EasyManua.ls Logo

ADCMT 6253 - Page 150

ADCMT 6253
274 pages
Print Icon
To Next Page IconTo Next Page
To Next Page IconTo Next Page
To Previous Page IconTo Previous Page
To Previous Page IconTo Previous Page
Loading...
6253 DC Voltage Current Source/Monitor Operation Manual
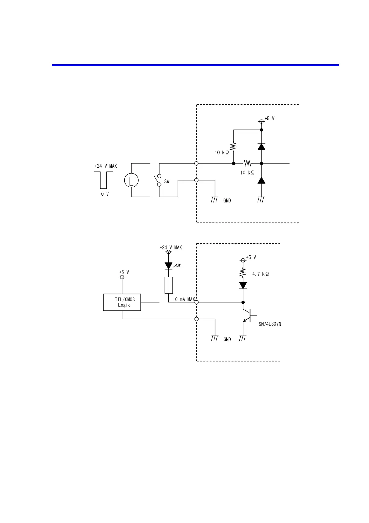
4.2.10 External Control Signals
4-62
External control signal input specification
Maximum input voltage: 24 V
TTL level or
contact signal
6253
External control signal output
specification
Maximum input voltage: 24 V
LED or other indicator,
or logic circuit
6253
(Or the equivalent)

Table of Contents

Related product manuals