EasyManua.ls Logo

ADCMT 6253 - Reducing Stray Capacitance and Lead Inductance

ADCMT 6253
274 pages
Print Icon
To Next Page IconTo Next Page
To Next Page IconTo Next Page
To Previous Page IconTo Previous Page
To Previous Page IconTo Previous Page
Loading...
6253 DC Voltage Current Source/Monitor Operation Manual
4.1.3 Preventing Oscillation
4-5
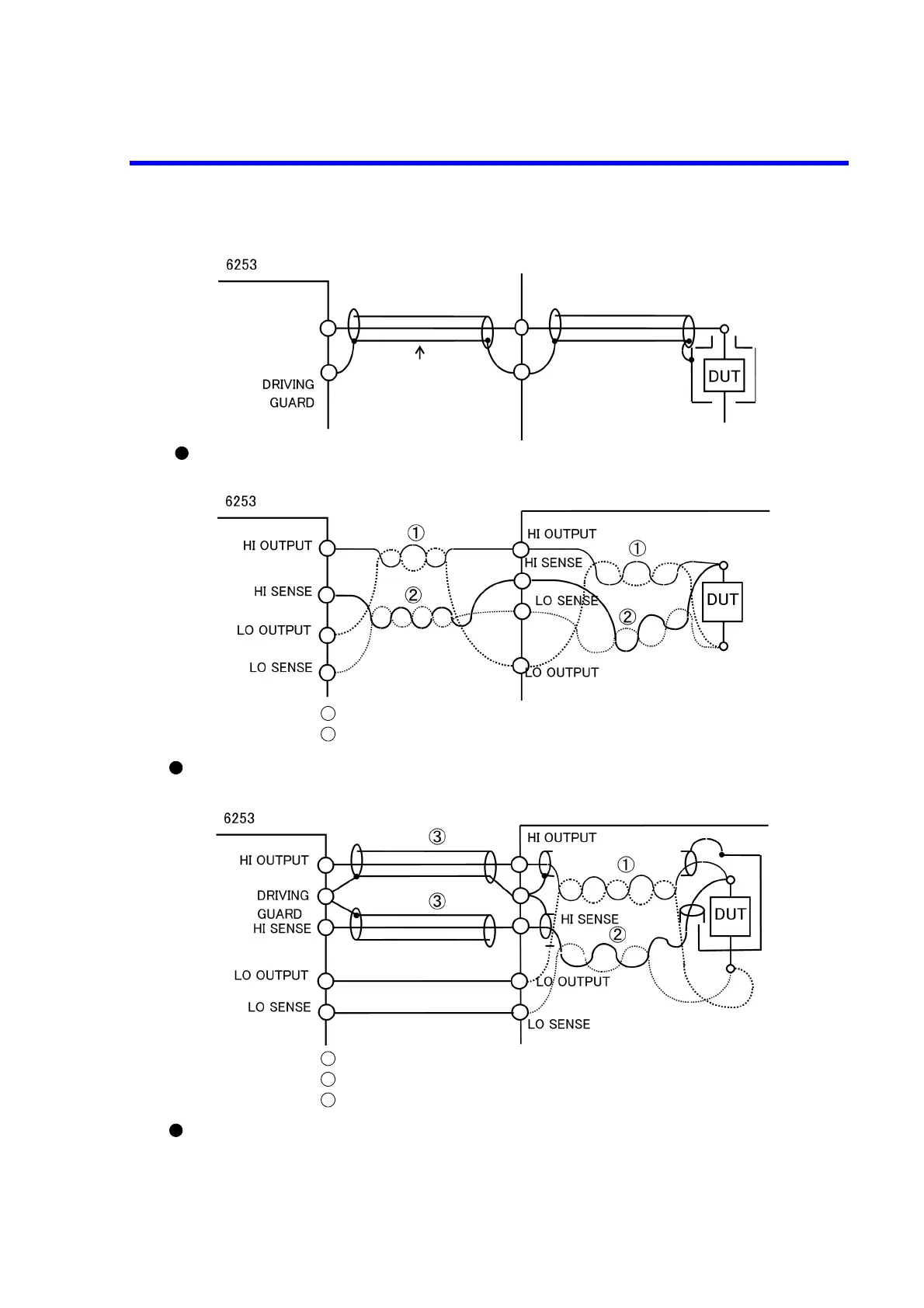
Figure 4-3 Reducing Stray Capacitance and Lead Inductance
HI OUTPUT
or
HI SENSE
Always use a shielded
cable.
Guard all the patterns and
lead wires connecting the
HI terminal by the driving
guard.
Shielded box
Guard
Reducing stray capacitance and leak current by using the DRIVING GUARD terminal
Reducing lead inductance in wiring
The HI OUTPUT and the LO OUTPUT must be twisted in pairs.
The HI SENSE and the LO SENSE must be twisted in pairs.
1
2
The HI OUTPUT and the LO OUTPUT must be twisted in pairs.
The HI SENSE and the LO SENSE must be twisted in pairs.
Use a coaxial cable on the HI side.
1
2
3
Reducing inductance when using a coaxial cable
Guard

Table of Contents

Related product manuals