EasyManua.ls Logo

Azbil DCP31 - Page 61

Azbil DCP31
242 pages
Print Icon
To Next Page IconTo Next Page
To Next Page IconTo Next Page
To Previous Page IconTo Previous Page
To Previous Page IconTo Previous Page
Loading...
4-19
Chapter 4. WIRING
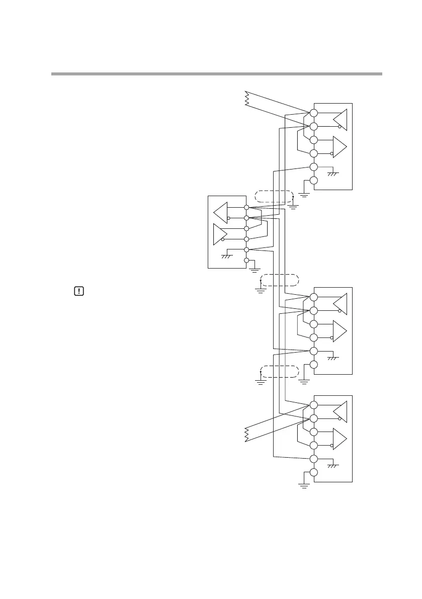
3-lead RS-485 mutual connection
Handling Precautions
• Be sure to connect SG terminals each
other.
Failure to do so might cause unstable
communications.
Provideterminatingresistorsof150Ω±5%,1/2Wmin.at
bothendsofthecommunicationspath.
GroundingoftheshieldedFGterminalshouldbecarriedoutatonlyoneendandnot
bothends.
Inthisconnection,theAzbilCorporationCMC10L001A000canbeusedasahoststa-
tionconverter.
WhenthereareonlythreeRS-485terminals,terminalsmarked*arewiredinternally.
57
58
59
60
61
SDA
SDB
RDA
RDB
SG
FG
57
58
59
60
61
SDA
SDB
RDA
RDB
RDA
RDB
SDA
SDB
SG
FG
SG
FG
57
58
59
60
61
SDA
SDB
RDA
RDB
SG
FG
Terminating resistor
Terminating resistor
Slave station (controller
or DIGITRONIK controller)
Slave station (controller
or DIGITRONIK controller)
Slave station (controller
or DIGITRONIK controller)
Shielded cable
Master station
Shielded cable
Shielded cable
*
*
*
*
*
*
*
*

Table of Contents

Related product manuals