EasyManua.ls Logo

Belarus 820 - Page 160

Default Icon
381 pages
Print Icon
To Next Page IconTo Next Page
To Next Page IconTo Next Page
To Previous Page IconTo Previous Page
To Previous Page IconTo Previous Page
Loading...
80-0000010B OM
160
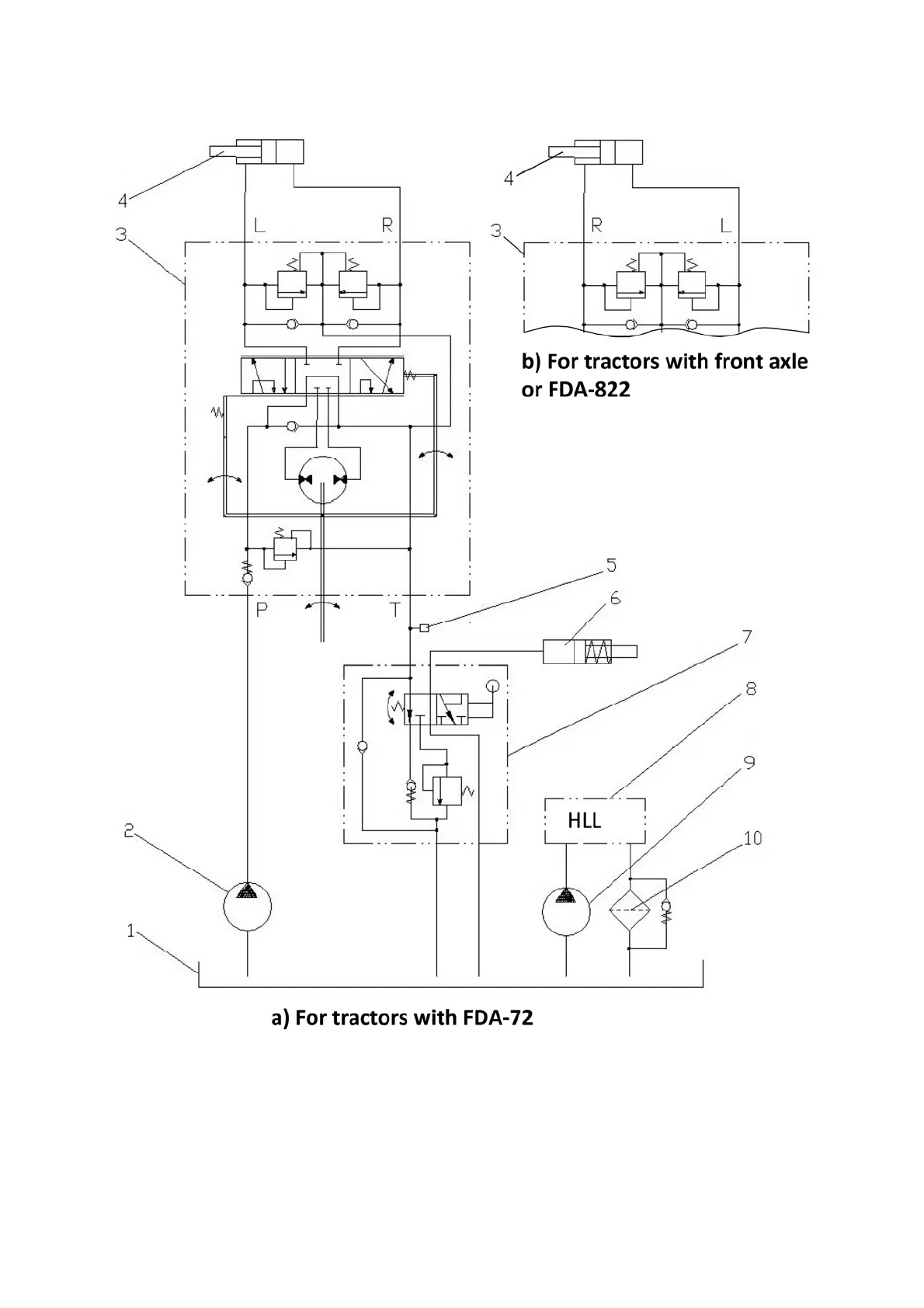
HSC hydraulic circuit diagram of tractors “BELARUS-80.1/82.1/820” is shown in fig-
ure 3.12.3.
1 HLL and HSC combined oil tank; 2 HSC feed pump; 3 dosing pump;
4 hydraulic cylinder of steering control; 5 sensor of emergency oil pressure in HSC;
6 differential lock coupling; 7 rear axle differential lock valve (with pedal control);
8 HLL hydraulic system; 9 HLL pump; 10 drain filter; Р pressure hydraulic line; Т
drain hydraulic line; L – left turn hydraulic line; R – right turn hydraulic line.
Figure 3.12.3 HSC hydraulic diagram of tractors “BELARUS-80.1/82.1/820” with dif-
ferential lock valve.

Table of Contents

Related product manuals