EasyManua.ls Logo

BELL HELICOPTER BELL 430 - OIL COOLER; OIL COOLING SCHEMATIC

Default Icon
276 pages
Print Icon
To Next Page IconTo Next Page
To Next Page IconTo Next Page
To Previous Page IconTo Previous Page
To Previous Page IconTo Previous Page
Loading...
119
THIS IS AN UNCONTROLLED DOCUMENT.
THIS ELECTRONIC DOCUMENT MAY HAVE BEEN SUPERCEDED.
THE MOST CURRENT DOCUMENT INFORMATION IS AVAILABLE
FROM YOUR BELL HELICOPTER TEXTRON REPRESENTATIVE.
PRODUCT DATA JANUARY 2003
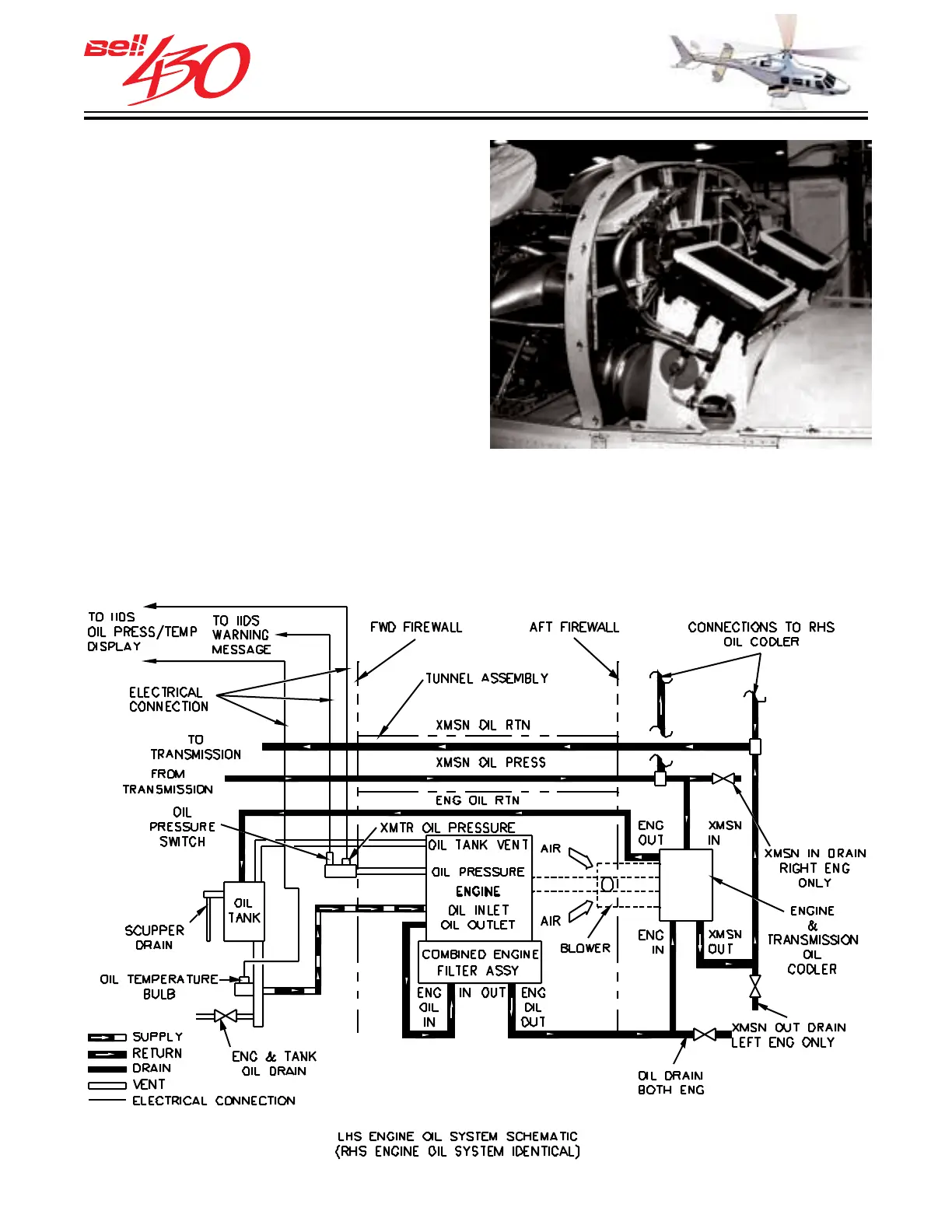
OIL COOLER
The oil cooler and external filter for each
engine is located behind the aft firewall.
The coolers' oil inlet incorporates a
thermostatic valve which allows the oil to
bypass the cooler until optimum operating
temperature is reached. A separate portion
of the heat exchange core also receives
transmission oil for cooling. One half of the
transmission oil is cooled by each heat
exchanger.
ENGINE [ & TRANSMISSION ] OIL COOLING SCHEMATIC

Table of Contents

Related product manuals