EasyManua.ls Logo

Burkert 8681 - Fluid Diagrams Type 8681 - Examples

Burkert 8681
166 pages
Print Icon
To Next Page IconTo Next Page
To Next Page IconTo Next Page
To Previous Page IconTo Previous Page
To Previous Page IconTo Previous Page
Loading...
17
System Description
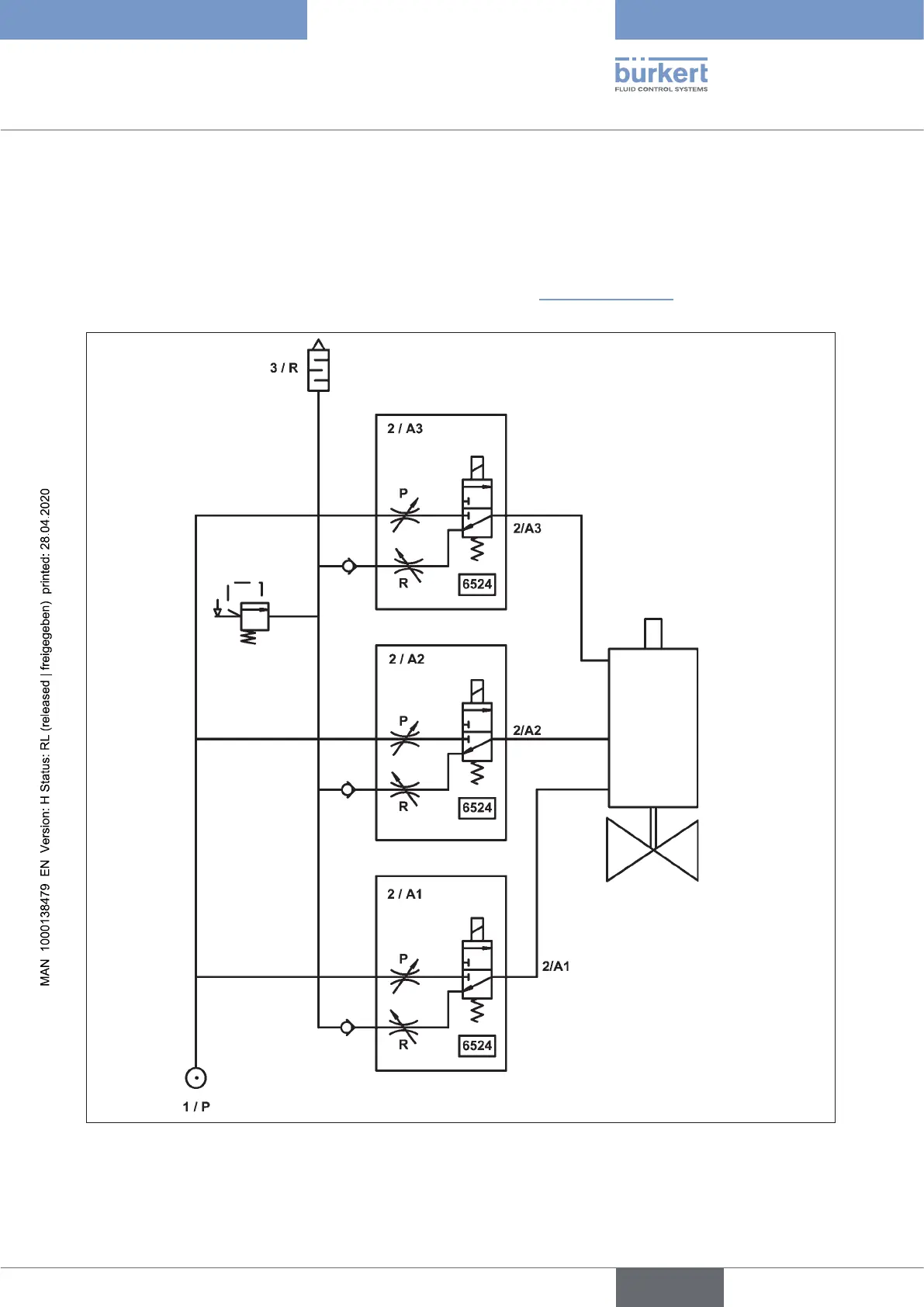
5.3.2 Fluid diagrams Type 8681 – examples
Thefollowinguiddiagramsshowtheinternalpneumaticcircuitryofthesolenoidvalvesofthecontrolhead
to the process valve being controlled.
Variant with 3 solenoid valves – e.g. for double-seated (process) valves:
withrestrictioncapabilityforeachsolenoidvalve(Type6524,see“Fig.6”onpage26)
Process
valve
Solenoid valves
Type 6524
Fig. 2: Fluid diagram (model: 3 solenoid valves Type 6524)
english
Control Head Type 8681

Table of Contents

Other manuals for Burkert 8681

Related product manuals