EasyManua.ls Logo

TOHATSU BFT75A - Circuit Diagram

TOHATSU BFT75A
609 pages
Print Icon
To Next Page IconTo Next Page
To Next Page IconTo Next Page
To Previous Page IconTo Previous Page
To Previous Page IconTo Previous Page
Loading...
5-8
dummyheaddummyhead
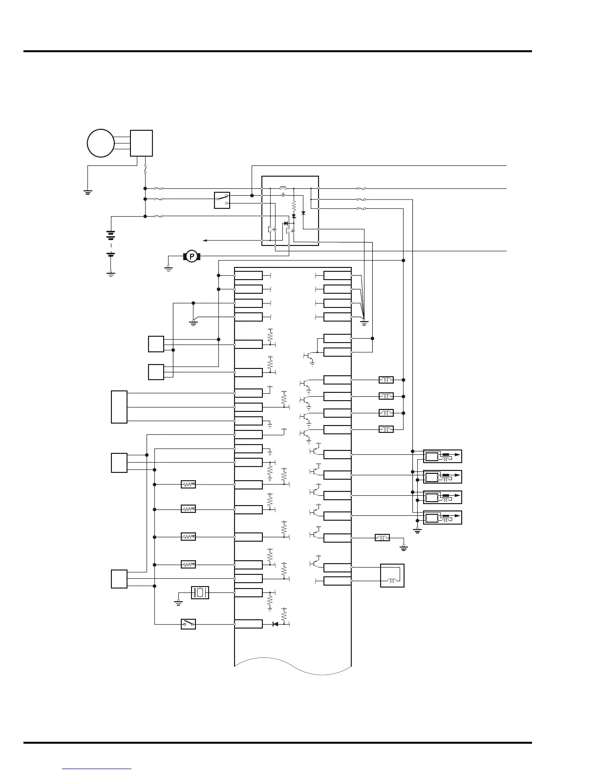
FUEL SYSTEM
CIRCUIT DIAGRAM
BATTERY
FUEL PUMP
To STARTER MOTOR
5 V
No.6 FUSE (30 A)
No.2 FUSE (10 A)
N0.1 FUSE (10 A)
FUSE
ALTERNATOR
EBT SENSOR
IAT SENSOR
ECT SENSOR 2
ECT SENSOR 3
KNOCK SENSOR
COMBINATION SWITCH
PGM-FI/MAIN RELAY
BF90D/
BF100A only
MAIN
ST
FFP
B8
B9
B5
B23
A24
A20
B6
A9
B24
B7
B25
A8
A7
A23
A22
A26
A10
B29
B28
B17
A17
A13
FUEL
INJECTORS
B16
B15
B14
B13
A15
A12
A30
A33
B10
B18
B36
1RFUSE (10 A)
1RFUSE (15 A)
1RFUSE (15 A)
IGP1
IGP2
LG1
LG2
TDC
CRK
VCC1
PB
SG1
VCC2
SG2
THL
TE
TA
TOH1
TOH2
POIL
KS
FFD
PG1
PG3
B35
PG2
A35
PG4
FLR1
A14
FLR2
INJ1
INJ2
INJ3
INJ4
IGN1
IGN2
IGN3
IGN4
VTS
EACVP
IACV
EACVM
VTEC
SOLENOID VALVE
IGNITION COILS
No.1
No.2
No.3
No.4
No.1
No.2
No.3
No.4
5 V
5 V
5 V
5 V
12 V
12 V
5 V
5 V
5 V
5 V
5 V
5 V
5 V
5 V
5 V
12 V
REGULATOR/
RECTIFIER
(70 A)
CMP
SENSOR
CKP
SENSOR
MAP
SENSOR
TP
SENSOR
EOP
SENSOR
WATER
LEVEL
SENSOR
BF90D/
BF100A only

Table of Contents

Related product manuals