EasyManua.ls Logo

Toro Workman HDX Auto - Hydraulic Schematic

Toro Workman HDX Auto
280 pages
Print Icon
To Next Page IconTo Next Page
To Next Page IconTo Next Page
To Previous Page IconTo Previous Page
To Previous Page IconTo Previous Page
Loading...
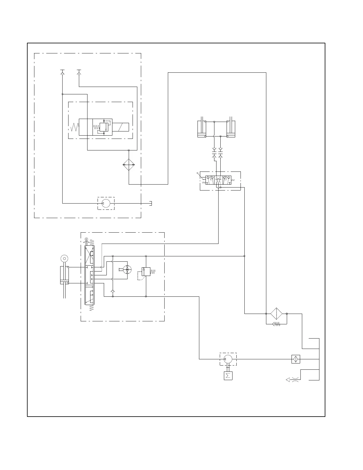
Workman HDX AutoPage 7 − 8Hydraulic System
Hydraulic Schematic
1800 PSI
P
RL
2.44
CIR
4.9 GPM
25
PSI
ENGINE
LIFT VALVE
0.33 in3/rev
GEAR PUMP
1.625” BORE
6.125” STROKE IN 2WD
4.89” STROKE IN 4WD
1.00” ROD
CONTROL
T
E
100 MESH
1. FLOWS SHOWN ARE CALCULATED AT HIGH IDLE AND
95% PUMP EFFICIENCY UNLESS OTHERWISE NOTED
EXTEND
0.519 in3/rev
GEAR PUMP
T
COOLER
DISCONNECT
COUPLINGS
OPTIONAL HIGH FLOW KIT
7.7 GPM
3600 / 1100 RPM
UNIT
STEERING
1.500” BORE
16.25” STROKE
0.750” ROD
TO RAISE
OIL
2000
PSI
QUICK
1.500” BORE
16.25” STROKE
0.750” ROD
B
A
SVRV
12

Table of Contents

Related product manuals