EasyManua.ls Logo

WinGD X72 - Page 261

WinGD X72
514 pages
Print Icon
To Next Page IconTo Next Page
To Next Page IconTo Next Page
To Previous Page IconTo Previous Page
To Previous Page IconTo Previous Page
Loading...
Operation
40021/A1
Winterthur Gas & Diesel Ltd.
17/ 22
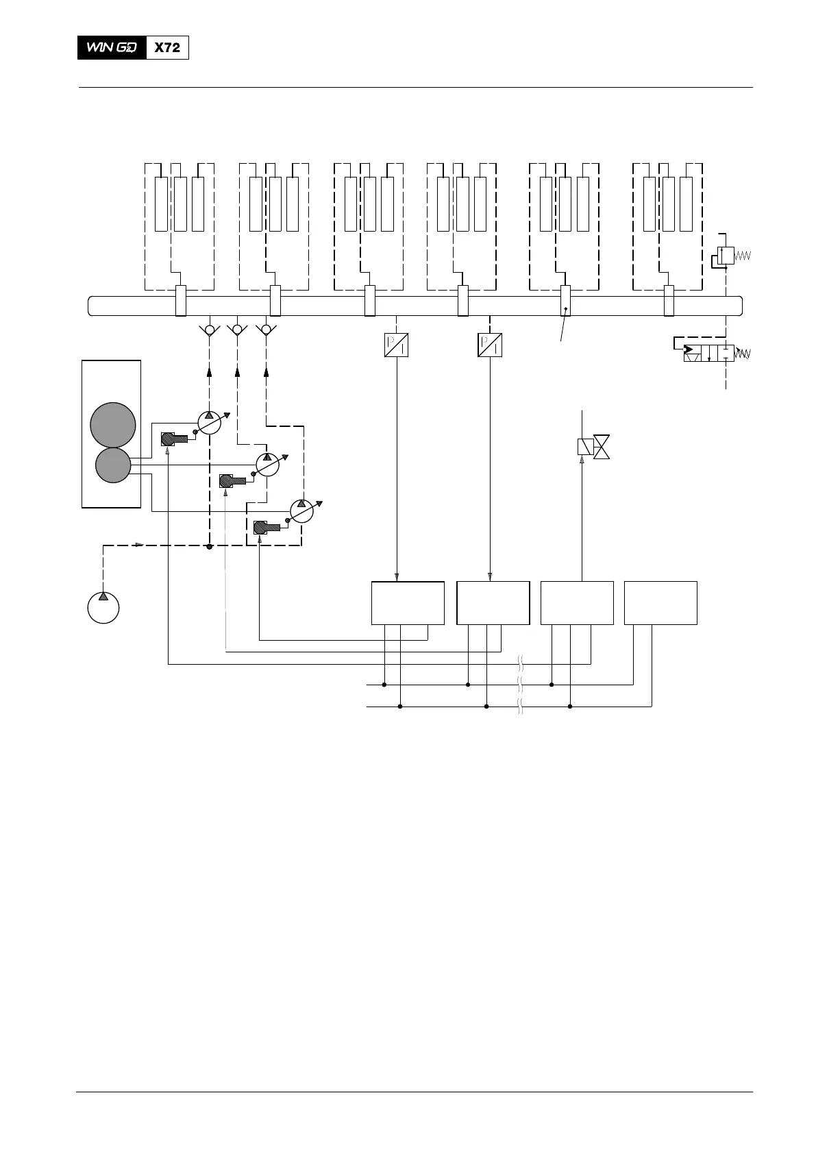
DATA FOR
6 CYLINDERS
Fuel
Pumps
Supply
Unit Drive
Fuel Booster
Pump
(Plant)
CANBus
CCM-20
Cyl. 1
CCM-20
Cyl. 2
CCM-20
Cyl. 5
CCM-20
Cyl. 6
Fuel Injectors
Fuel Rail
Flow
Limiter
Valves
Pressure
Control
Valve
Lube Oil
Supply
Control Valve
to keep the
Injectors cool
PT3461C
PT3462C
Pressure
Retaining
Valve
CV7232C
CV7233C
CV7231C
Fig. 8: Fuel Pressure Control System
Engine Control System
2015-12

Table of Contents

Other manuals for WinGD X72

Related product manuals