EasyManua.ls Logo

Penlon Prima 460 - Appendix 5. Schematics

Penlon Prima 460
138 pages
Print Icon
To Next Page IconTo Next Page
To Next Page IconTo Next Page
To Previous Page IconTo Previous Page
To Previous Page IconTo Previous Page
Loading...
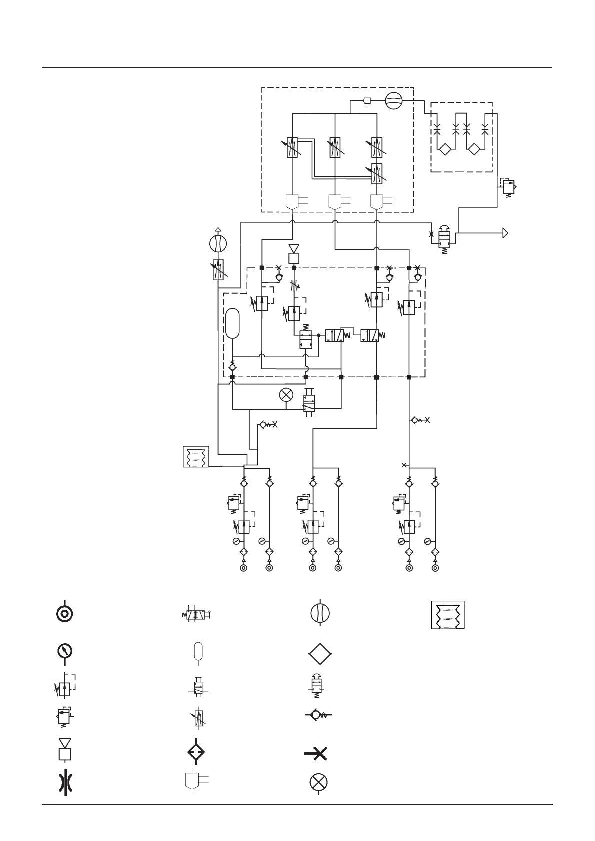
Prma 460 105 User Manual
Appendix 5
Pneumatc pressure
source
as cut-off valve
(normally open)
Flowmeter Ventlator
Pressure gauge Reservor Vaporzer
Pressure regulator
Pneumatc on/off
swtch
Oxygen flush valve
Pressure relef valve
Flow control valve
(varable)
Non-return valve
Audble alarm Flter
Power take-off pont
(or test pont)
Restrctor Flow sensor Vsual ndcator
O NO Ar
Appendix 5. Schematics
as crcut schematc
Sngle outlet system

Table of Contents

Related product manuals