EasyManua.ls Logo

TOHATSU BFT75A - Page 205

TOHATSU BFT75A
609 pages
Print Icon
To Next Page IconTo Next Page
To Next Page IconTo Next Page
To Previous Page IconTo Previous Page
To Previous Page IconTo Previous Page
Loading...
5-64
dummyheaddummyhead
FUEL SYSTEM
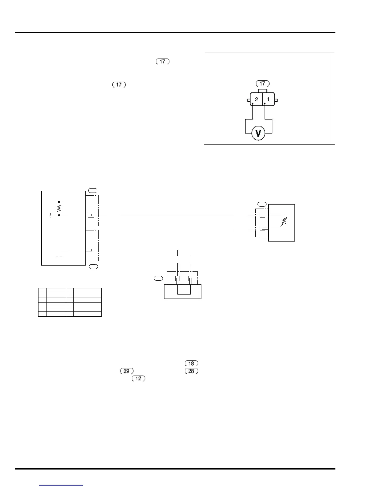
2. ECT sensor 2 signal line open or short circuit/
GND line open circuit inspection
Turn the combination switch OFF and disconnect
the ECT sensor 2 (2P) connector .
Turn the combination switch ON.
Measure the voltage between the ECT sensor 2
(2P) connector main wire harness side No.1
(Red/Black) terminal and No.2 (Green) terminal.
Is the measurement within 4.75 – 5.25 V?
YES Replace the ECT sensor 2 with a new one
and recheck.
NO Repair open or short in the Red/Black wire
or open in the Green wire. If the main wire
harness is normal, replace the ECM with a
new one and recheck.
MIL BLINKS 25 (2 LONG BLINKS AND 5 SHORT BLINKS)
ECT SENSOR 3
When the MIL blinks 6, 7, 10, 22, 24, and 25 at the
same time, the ground line (SG2) is open.
1. Symptom reproduction test
Turn the combination switch OFF.
Disconnect the ECT sensor 3 (2P) connector ,
ECM connector A , ECM connector B ,
and joint connector 2 , and then reconnect
them.
Clear the DTC (page 5-5).
Turn the combination switch OFF and connect the
SCS service check connector.
Turn the combination switch ON and check the
number of blinks of the MIL.
Does the MIL blink 25?
YES GO TO STEP 2.
NO Temporary failure (code does not
reappear)
SG2
(Green)
TOH1
(Red/Black)
ECT SENSOR 2 (2P) CONNECTOR
MAIN WIRE HARNESS SIDE
G
25
ECM
SG2
28
ECT
SENSOR 3
2
18
1
R
26
TOH2
29
G
G
5V
21
22
GG
12
JOINT CONNECTOR 2
BLACK
YELLOW
BLUE
GREEN
RED
WHITE
BROWN
ORANGE
LIGHT BLUE
LIGHT GREEN
PINK
GRAY
Bl
Y
Bu
G
R
W
Br
O
Lb
Lg
P
Gr

Table of Contents

Related product manuals