EasyManua.ls Logo

Alpha 6000 - Wire Multi-Function Output Terminals; Wiring Method 1 of DO as Switching Output

Alpha 6000
219 pages
Print Icon
To Next Page IconTo Next Page
To Next Page IconTo Next Page
To Previous Page IconTo Previous Page
To Previous Page IconTo Previous Page
Loading...
Chapter 2 Installation and Wiring
29
4)Use external power supply by drain connection method (Attention: be sure to
disconnect the cable JP1 between PLC and 24V for models of 3R75GB~3004GB; and
disconnect the wiring cable between PLC and 24V for models of
35R5GB/37R5PB~3500G).
.
Fig. 2-25 Drain Connection Method(in 3R75GB/31R5PB~3004GB/35R5PB only
X1~X5)
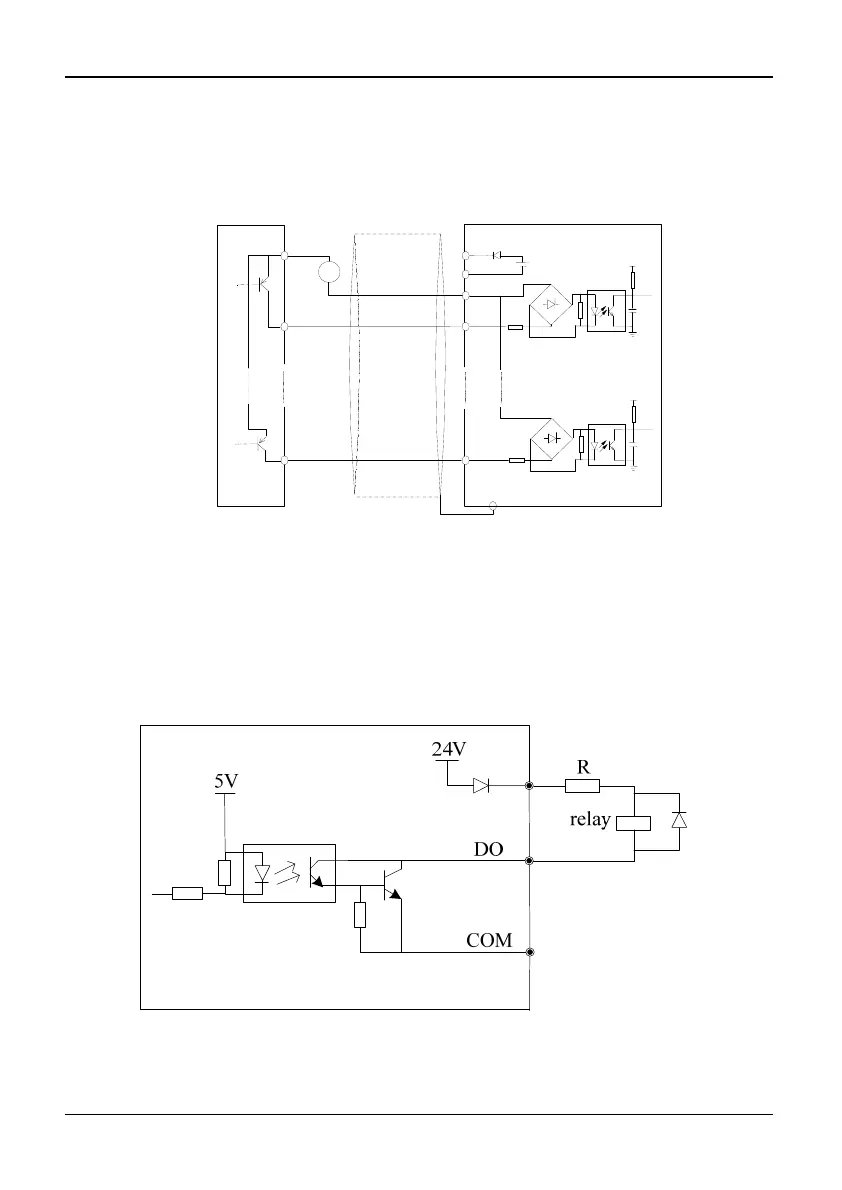
Wire Multi-Function Output Terminals
1)Multi-function output terminals D0 as switching output can use the internal 24V
power supply of inverter and the wiring method is shown in Figure 2-26.
Fig. 2-26 Wiring method 1 of DO as switching output
+
20~30V
PE
1
PLC
X1
24V
COM
24V DC
+
5V
8
X8
5V
External controller
Shield wire near grounding

Table of Contents

Related product manuals