EasyManua.ls Logo

Alpha 6000 - Page 32

Alpha 6000
219 pages
Print Icon
To Next Page IconTo Next Page
To Next Page IconTo Next Page
To Previous Page IconTo Previous Page
To Previous Page IconTo Previous Page
Loading...
Chapter 2 Installation and Wiring
31
4)Multi-function output terminals / Pulse output terminal DO as Pulse output can also
use the external 9~30V power supply and the wiring is shown in Figure 2-29.
Fig. 2-29 Wiring method 2 of DO as pulse output
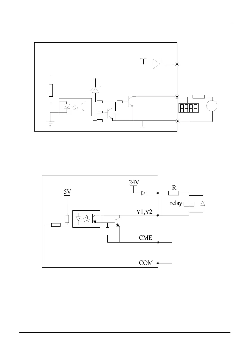
5)Multi-function output terminals Y1 and Y2 can use the internal 24V power supply of
inverter and the wiring method is shown in Figure 2-30.
Fig. 2-30 Wiring method 1 of multi-function output terminal
(only 35R5GB/37R5PB~3500G)
+24V
24V
4.7K
DO
COM
+5V
+24V
20~30V
+-
Digital
fr
eque
n
cy
m
eter

Table of Contents

Related product manuals