EasyManua.ls Logo

REXROTH EFC 3600 - Control Cabinet Mounting According to Interference Areas - Exem- Plary Arrangements

REXROTH EFC 3600
274 pages
Print Icon
To Next Page IconTo Next Page
To Next Page IconTo Next Page
To Previous Page IconTo Previous Page
To Previous Page IconTo Previous Page
Loading...
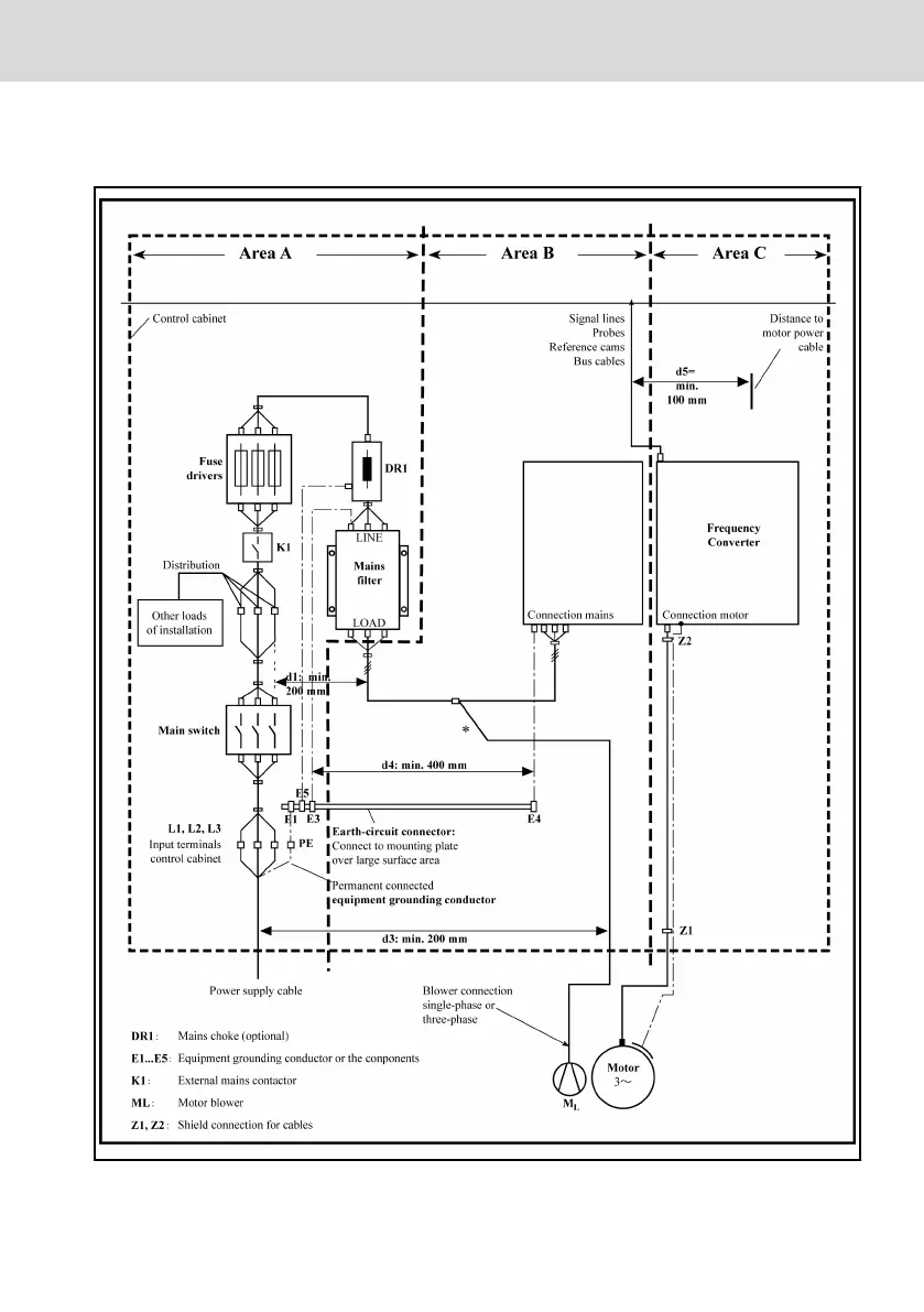
11.3.3 Control Cabinet Mounting according to Interference Areas – Ex-
emplary Arrangements
Fig. 11-3: Control cabinet mounting according to interference areas – exemplary arrange-
ments
EFC 3600
Bosch Rexroth AG
Electromagnetic Compatibility (EMC)
DOK-RCON03-EFC-3600***-IT03-EN-P
153/259

Table of Contents

Related product manuals