EasyManua.ls Logo

REXROTH EFC 3600 - NPN and PNP Modes

REXROTH EFC 3600
274 pages
Print Icon
To Next Page IconTo Next Page
To Next Page IconTo Next Page
To Previous Page IconTo Previous Page
To Previous Page IconTo Previous Page
Loading...
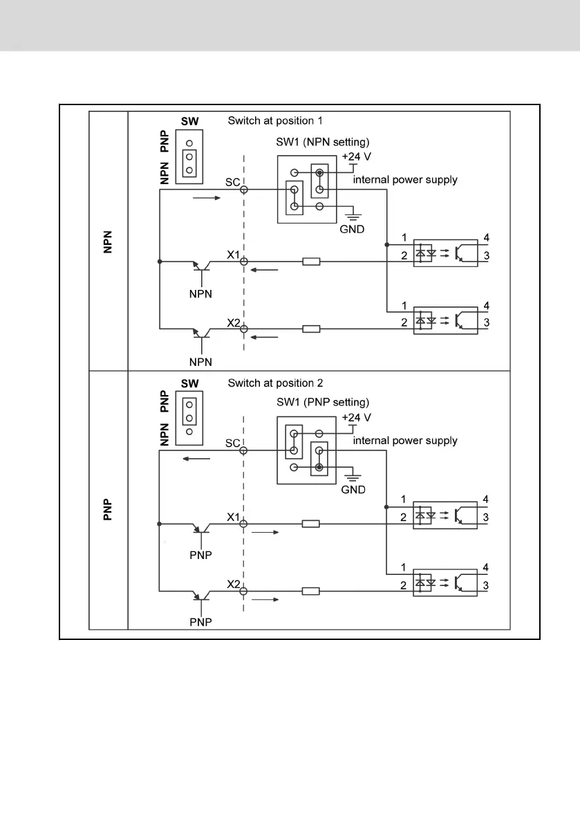
5.16 NPN and PNP Modes
Fig. 5-14: NPN and PNP modes
EFC 3600
Bosch Rexroth AG
Mounting and Installation
DOK-RCON03-EFC-3600***-IT03-EN-P
35/259

Table of Contents

Related product manuals