EasyManua.ls Logo

ABB ACS880 - Settings and Diagnostics; Parameter Ranges with Option +N8200 (High Speed License)

ABB ACS880
646 pages
Print Icon
To Next Page IconTo Next Page
To Next Page IconTo Next Page
To Previous Page IconTo Previous Page
To Previous Page IconTo Previous Page
Loading...
CH1 CH2
CH3 CH4 CH1
CH2 CH3 CH4
Module 1
Module 2 Module 3 Module 4
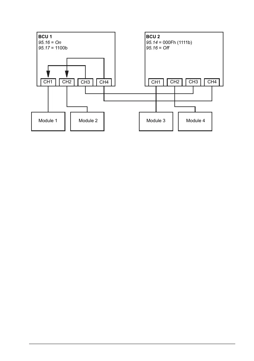
BCU 1
95.16 = On
95.17 = 1100b
BCU 2
95.14 = 000Fh (1111b)
95.16 = Off
Note:
The local modules must be connected to successive channels starting from CH1.
The immediately following channels are connected to the other BCU and routed to
the local modules. There must be at least as many local modules as there are routed
channels.
In PLC control, any switch-overs must be done in stopped state, and so that at least
one BCU is in router mode at any given time.
Additional rules or restrictions may apply when using the router mode with other
control programs. See the appropriate firmware manual.
Settings and diagnostics
Parameters: 95.16 Router mode (page 503) and 95.17 Router channel config (page 503).
Parameter ranges with option +N8200 (High speed license)
With option +N8200 (High speed license), the following speed and frequency parameters
have an extended range:
Program features 109

Table of Contents