EasyManua.ls Logo

ABB ACS880 - Wiring Example

ABB ACS880
646 pages
Print Icon
To Next Page IconTo Next Page
To Next Page IconTo Next Page
To Previous Page IconTo Previous Page
To Previous Page IconTo Previous Page
Loading...
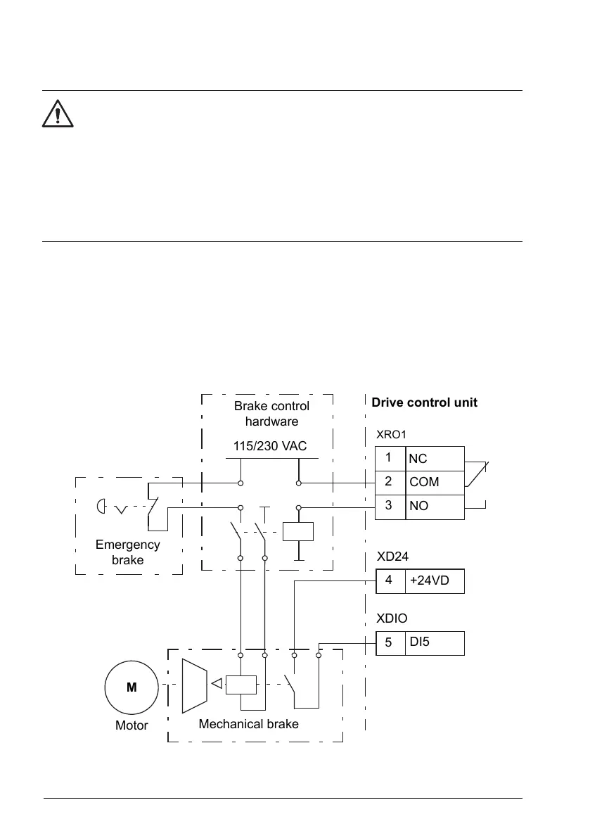
Wiring example
WARNING!
Make sure that the machinery into which the drive with brake control function is
integrated fulfils the personnel safety regulations. Note that the frequency converter
(a Complete Drive Module or a Basic Drive Module, as defined in IEC 61800-2),
is not considered as a safety device mentioned in the European Machinery
Directive and related harmonised standards. Thus, the personnel safety of the
complete machinery must not be based on a specific frequency converter feature
(such as the brake control function), but it has to be implemented as defined in
the application specific regulations.
The figure below shows a brake control wiring example. The brake control hardware
and wiring is to be sourced and installed by the customer.
The brake is controlled by bit 0 of parameter 44.1. The source of brake acknowledge
(status supervision) is selected by parameter 44.7. In this example,
parameter 10.24 is set to Open brake command (ie. bit 0 of 44.1), and
parameter 44.7 is set to DI5.
COM
NC
NO
+24VD
DI5
1
2
3
4
5
XRO1
XD24
XDIO
115/230 VAC
Brake control
hardware
Emergency
brake
Motor
Mechanical brake
M
Drive control unit
80 Program features

Table of Contents

Other manuals for ABB ACS880

Related product manuals