EasyManua.ls Logo

Kubota MX5100 - Hydraulic Circuit

Kubota MX5100
454 pages
Print Icon
To Next Page IconTo Next Page
To Next Page IconTo Next Page
To Previous Page IconTo Previous Page
To Previous Page IconTo Previous Page
Loading...
8-M1
MX5100, WSM
HYDRAULIC SYSTEM
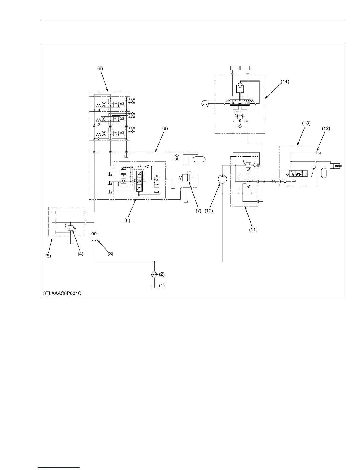
1. HYDRAULIC CIRCUIT
(1) Transmission Case
(2) Oil Filter
(3) Hydraulic Pump (for 3-points
Hitch)
(4) Relief Valve
(5) Front Hydraulic Block
(6) Position Control Valve
(7) Cylinder Safety Valve
(8) Hydraulic Cylinder Block
(9) Auxiliary Control Valve
(Option)
(10) Hydraulic Pump (for Power
Steering and PTO Clutch)
(11) Regulator Valve (Refer to
CLUTCH Section)
(12) Check Port (for PTO Clutch
Operating Pressure)
(13) PTO Clutch Valve (Refer to
CLUTCH Section)
(14) Power Steering Controller
(Refer to STEERING Section)

Table of Contents

Related product manuals