EasyManua.ls Logo

Kubota MX5100 - Page 365

Kubota MX5100
454 pages
Print Icon
To Next Page IconTo Next Page
To Next Page IconTo Next Page
To Previous Page IconTo Previous Page
To Previous Page IconTo Previous Page
Loading...
8-M7
MX5100, WSM
HYDRAULIC SYSTEM
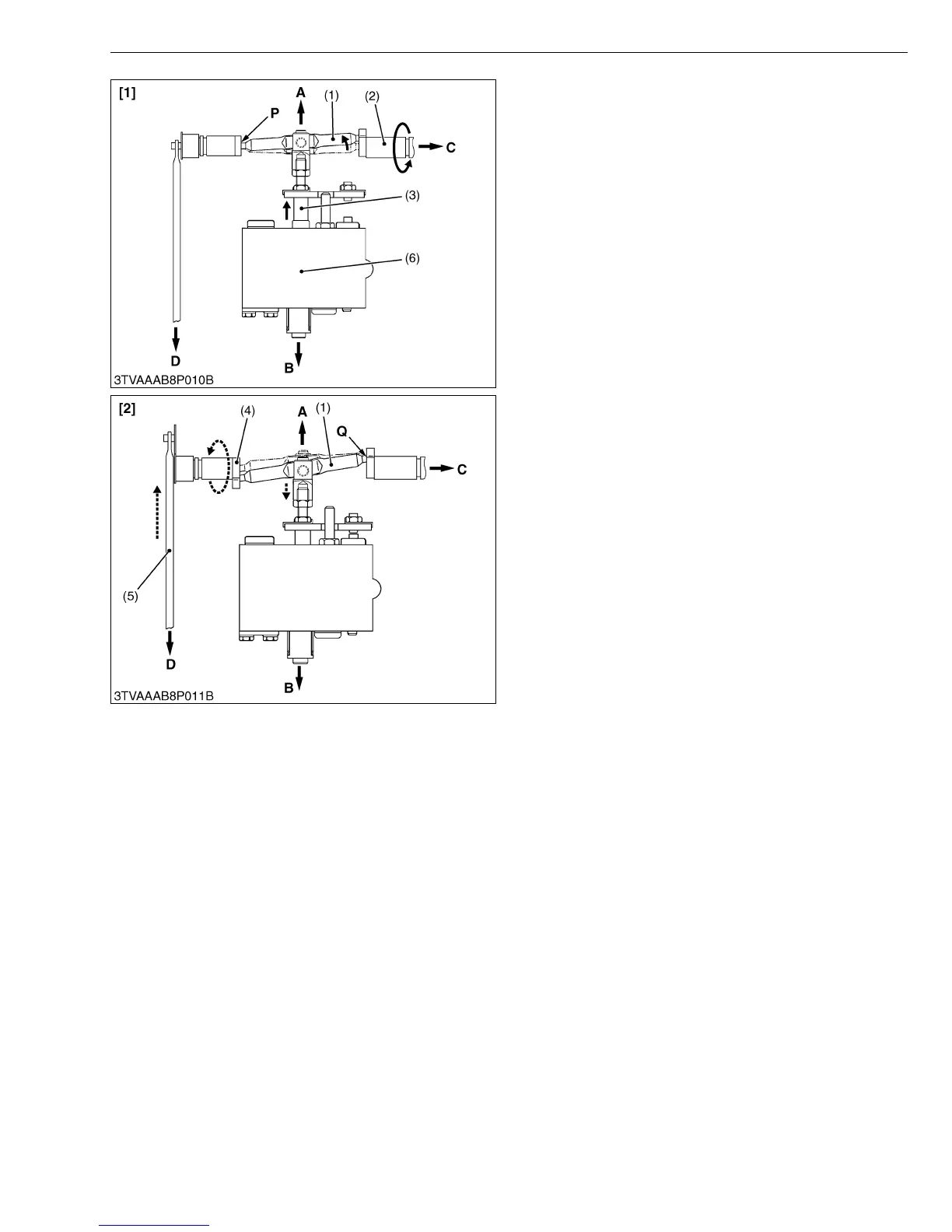
Lifting
1. When the position control lever is moved to the LIFT
position, the control arm (2) rotates to the arrow.
Therefore, the spool drive lever (1) moves around the
fulcrum P and pulls the spool (3) opening the
LIFTING circuit in the position control valve (6).
(Refer to figure [1].)
2. When the lift arm moves upward, the feedback lever
shaft (4) is rotated to the arrow, since the feedback
rod (5) is actuated. Therefore, the spool drive lever
(1) moves around the fulcrum Q and pushes the spool
(3). (Refer to figure [2].)
3. The lift arm stops when the spool returns to the
NEUTRAL position.
W10161940
(1) Spool Drive Lever
(2) Control Arm
(3) Spool
(4) Feedback Lever Shaft
(5) Feedback Rod
(6) Position Control Valve
[1] Lifting
[2] Lifting to Neutral
A : Front Side
B : Rear Side
C : Connected to Position
Control Lever
D : Connected to Lift Arm

Table of Contents

Related product manuals