EasyManua.ls Logo

YASKAWA SGDV-OCA05A

YASKAWA SGDV-OCA05A
576 pages
To Next Page IconTo Next Page
To Next Page IconTo Next Page
To Previous Page IconTo Previous Page
To Previous Page IconTo Previous Page
Loading...
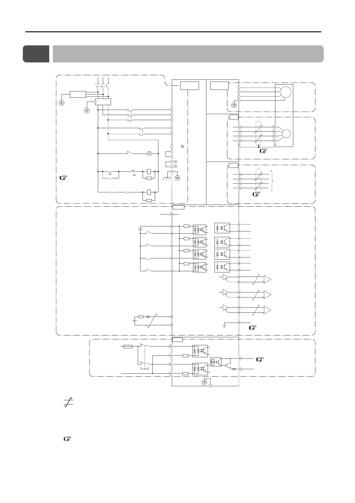
4.2 Basic Wiring Diagrams
4-10
4.2
Basic Wiring Diagrams
This section provide the basic wiring diagrams. Refer to the reference sections given in the diagrams for details.
*1. represents twisted-pair wires.
*2. Connect these when using an absolute encoder. If the Encoder Cable with a Battery Case is connected, do not
connect a backup battery.
*3. The 24-VDC power supply is not provided by Yaskawa. Use a 24-VDC power supply with double insulation or
reinforced insulation.
*4. Refer to the following chapter if you use a safety function device.
Chapter 11 Safety Functions
If you do not use the safety function, insert the Safety Jumper Connector (provided as an accessory) into CN8 when you use
the SERVOPACK.
*5. Always use line receivers to receive the output signals.
Note: If you use a 24-V brake, install a separate power supply for the 24-VDC power supply from other power sup-
plies, such as the one for the I/O signals of the CN1 connector. If the power supply is shared, the I/O signals
may malfunction.
SERVOPACK
EDM1+
EDM1-
FG
Frame ground
/HWBB1+
/HWBB1-
/HWBB2+
/HWBB2-
24 V
0 V
6
3
4
5
8
7
*1
*1
CN8
1
2
5
6
ENC
PS
/PS
PG5V
PG0V
2
4
1
3
CN5
L1
U
V
W
M
B2
B3
L2
L1C
L3
L2C
1
2
B1/
2KM
1KM
1QF
R
S T
1FLT
3SA
1PL
1KM
2KM
1SA
2SA
1KM
1Ry
1KM
1Ry
CN2
Connect shield to connector shell.
Connector shell
Ground to
a resistance
of 100 Ω
or less.
Switch
Fuse
Safety
*4
Analog Monitors
(For servo alarm
display)
Servo power
ON
Servo power
OFF
Main circuit
terminals
Motor
terminals
TH
5
CN1
/BK+
/BK-
/WARN+
/WARN-
/S-RDY+
ALM+
ALM-
1
2
23
24
3
4
+24VIN
+24 V
4.7 k
Ω
6
9
12
11
CCW-OT
CW-OT
/HOME
EXSTOP
8
/S-RDY-
CCW Drive Prohibit Input (prohibited when OFF)
Sequence Input Signal Power Supply Input
External Stop Input (OFF to stop)
Origin Signal Input (LS active when ON)
Battery for
absolute encoder
(2.8 V to 4.5 V)
CW Drive Prohibit Input (prohibited when OFF)
Brake Output (released when ON)
Warning Output (ON for warning)
Servo Ready Output
This output is ON when the control power
supply and main circuit power supply are
ON and a servo alarm has not occurred.
Servo Alarm Output (OFF for alarm)
25
26
16
SG
*3
PBO
PCO
/PBO
PAO
/PAO
/PCO
21
17
18
19
20
22
Encoder Output
Pulse Phase A
Encoder Output
Pulse Phase B
Encoder Output
Pulse Phase C
*5
*5
*5
Overheat protection input
Signal ground
BAT(+)
BAT (-)
14
15
*2
+
-
*1
4.4 Wiring Servomotors
on page 4-25
4.8.3 Analog Monitor Connector
(CN5)
on page 4-47
4.3 Wiring the
Power Supply
to the SERVO-
PACK on page
4-11
4.5 I/O Signal Connections
on page 4-33
4.6 Connecting Safety Func-
tion Signals on page 4-38

Table of Contents

Related product manuals