EasyManua.ls Logo

YASKAWA MP920 - Socket Communications Flow

YASKAWA MP920
336 pages
Print Icon
To Next Page IconTo Next Page
To Next Page IconTo Next Page
To Previous Page IconTo Previous Page
To Previous Page IconTo Previous Page
Loading...
7 218IF Module
7.7.2 Socket Communications Flow
7-34
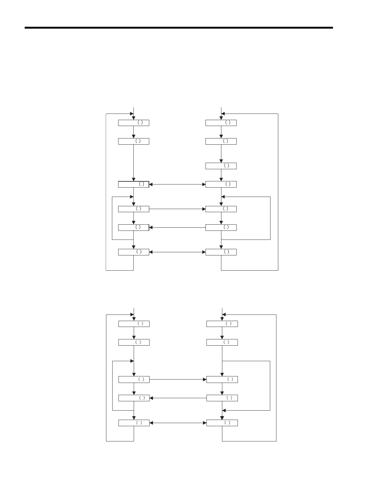
7.7.2 Socket Communications Flow
The following diagram shows the logical programming flow using a socket interface.
TCP
UDP
Note: With the 218IF Module, the sequence in the Master is automatically performed
by the MSG-SND system function, and the sequence in the Slave is automatically
performed by the MSG-RCV system function.
socket
bind
Socket created Socket created
Connected
IP address and port
No.allocation
IP address and port
No.allocation
connect
Connected
send
Data sending
recv
Data receiving
close
Disconnected
Start
socket
bind
accept
Connection preparations
recv
send
close
Disconnected
Start
listen
Data sending
Data receiving
Connection established
Connection closed
Master Slave
socket
bind
send to
rev from
Data sending Data receiving
Data receiving
close
Disconnected
Start
socket
bind
Socket createdSocket created
IP address and port
No. allocation
IP address and port
No. allocation
send to
close
Disconnected
Start
rev from
Data sending
Master
Slve
Connection closed

Table of Contents

Related product manuals