EasyManua.ls Logo

Siemens simovert masterdrives - Page 684

Siemens simovert masterdrives
1547 pages
To Next Page IconTo Next Page
To Next Page IconTo Next Page
To Previous Page IconTo Previous Page
To Previous Page IconTo Previous Page
Loading...
Communication / CBC CANopen Communication Board 02.2004
6SE7087-6QX70 (Version AD) Siemens AG
8.5-126 Compendium Motion Control SIMOVERT MASTERDRIVES
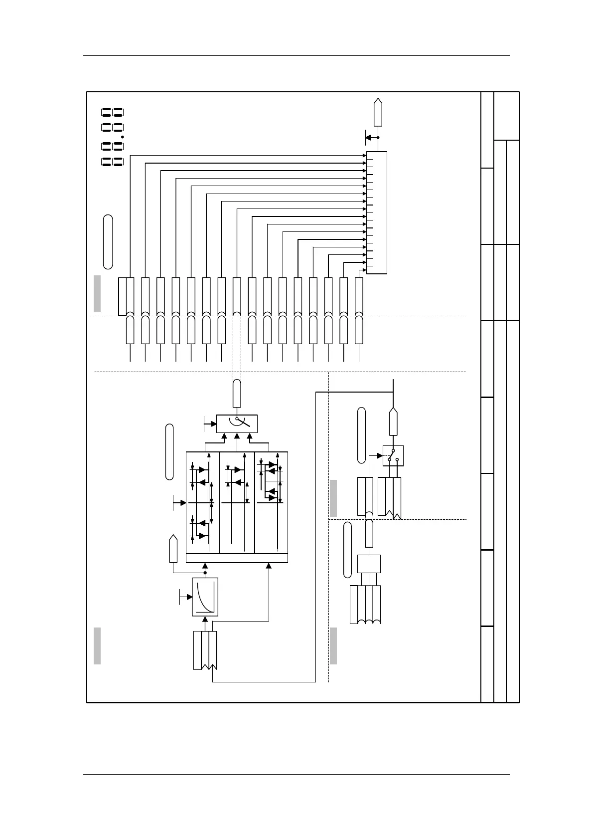
Function diagram
87654321
Checkback signals
MASTERDRIVES MC
01.10.01
MASTERDRIVES MC with B-Pos
- 8519 -
from V1.5
B0092
FDS Bit 0
B3211
master/slave
U952.90 = 4 (20)
98
10
Display of r552 on the PMU
11 10
32
13 12
54
15 14
76
U078 (0)
B 0092
B 0093
B BDS
.01
.02
.03
B 0126
.04
B 0894
B 0201
B 0202
.05
.06
.07
B 0477
.08
B 0234
B 3211
B 0893
.09
.10
.11
B 0205
.12
B 0877
B 0873
B 0872
.13
.14
.15
B 0871
.16
15 14 13 12 11 10 9 8 7 6 5 4 3 2 1 0
Bit field 5
binector/connector converter
K0432
B0893
B-Pos
B0205
Enable L-Reg Bypass
B0877
B-Pos
B0873
B-Pos
n079
0...FFFFh
K 0241
U141
K 0525
U952.49 = 04 (20)
Smoothing time constant
0...10000 ms
U142 (0)
1
Hysteresis
0.00 ... 199.99 %
U143 (0.00)
K0514
0
2
U144 = 2
B0477
U143
.01
.02
0 A
BB
0 A
B
0
A
B
A
B
|A|<B
A<B
A=B
U143
U143
U143
U143
B0093
FDS Bit 1
Bxxxx
Binector data set changeover
B0126
RFG active
B0894
B-Pos
B0201
Accel active
B0202
Decel active
B0234
n-Reg in Limitr
B0872
B-Pos
B0871
B-Pos
.01
U174 (0) U951.76 = 04 (20)
K0525
K 0000
U175 (0)
B 0618
.02
K 0408/3xxx
0
1
n(set)
SDO/PDO
U238 (1)
U952.92 = 04 (20)
&
B 3108
B0618B 0104
B 3211
.01
.02
.03
Master/slave drive
Operation
(Stop) setpoint enable
[8521.2]
to [8517]
Target reached PTM
Sheet[720]Sheet [740]
Sheet [765] Sheet [750]
[SPV_RIE_ACK]
[REF_DRIVE]
[PSR]
[SETUP]
[POS]
[REF]

Table of Contents

Other manuals for Siemens simovert masterdrives

Related product manuals