EasyManua.ls Logo

Yamaha FJR1300A - Outline of the Unified Brake System

Yamaha FJR1300A
586 pages
Print Icon
To Next Page IconTo Next Page
To Next Page IconTo Next Page
To Previous Page IconTo Previous Page
To Previous Page IconTo Previous Page
Loading...
FEATURES
1-4
ET3P61050
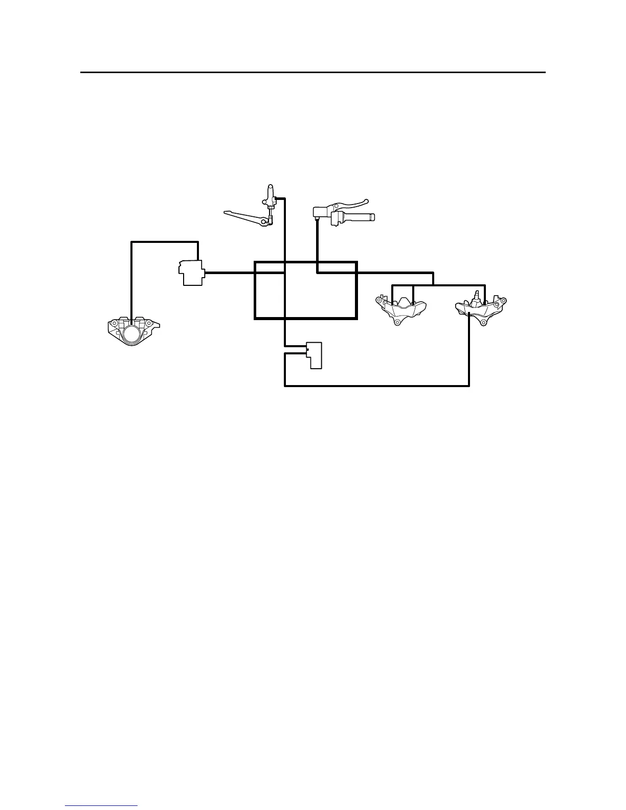
OUTLINE OF THE UNIFIED BRAKE SYSTEM
The Yamaha unified brake system is a system that operates one set of pistons in the front brakes to-
gether with the rear brake when the brake pedal is depressed. Compared to conventional brake sys-
tems, the ability to slow the vehicle using the simple operation of the brake pedal is improved.
Unified brake system block diagram
When the brake lever is squeezed, both sets of pistons in the left front brake caliper are operated, but
only one set of pistons in the right front brake caliper is operated. When the brake pedal is depressed,
the rear brake caliper and one set of pistons in the right front brake caliper are operated. The brake line
from the rear brake master cylinder is split at the hydraulic unit to transmit brake fluid pressure to both
the rear brake caliper and part of the right front brake caliper in the unified brake system. The brake
fluid pressure transmitted to the rear brake caliper and part of the right front brake caliper is controlled
by the proportioning valve and metering valve respectively. The operation of these two valves ensures
that the braking feeling of conventional brakes is maintained when a small amount of force is applied
to the brake pedal, such as when making U-turns, and prevents early locking of the rear wheel when a
large amount of force is applied.
1
2
3
4
5
6
7
8
1. Rear brake master cylinder
2. Front brake master cylinder
3. Rear brake caliper
4. Proportioning valve
5. Hydraulic unit
6. Metering valve
7. Left front brake caliper
8. Right front brake caliper
Manuals by Motomatrix / www.motomatrix.co.uk / The Solution For Lost Motorcycle Coded Keys
email: info@motomatrix.co.uk

Table of Contents

Other manuals for Yamaha FJR1300A

Related product manuals