EasyManua.ls Logo

Yamaha FJR1300A - Page 26

Yamaha FJR1300A
586 pages
Print Icon
To Next Page IconTo Next Page
To Next Page IconTo Next Page
To Previous Page IconTo Previous Page
To Previous Page IconTo Previous Page
Loading...
FEATURES
1-17
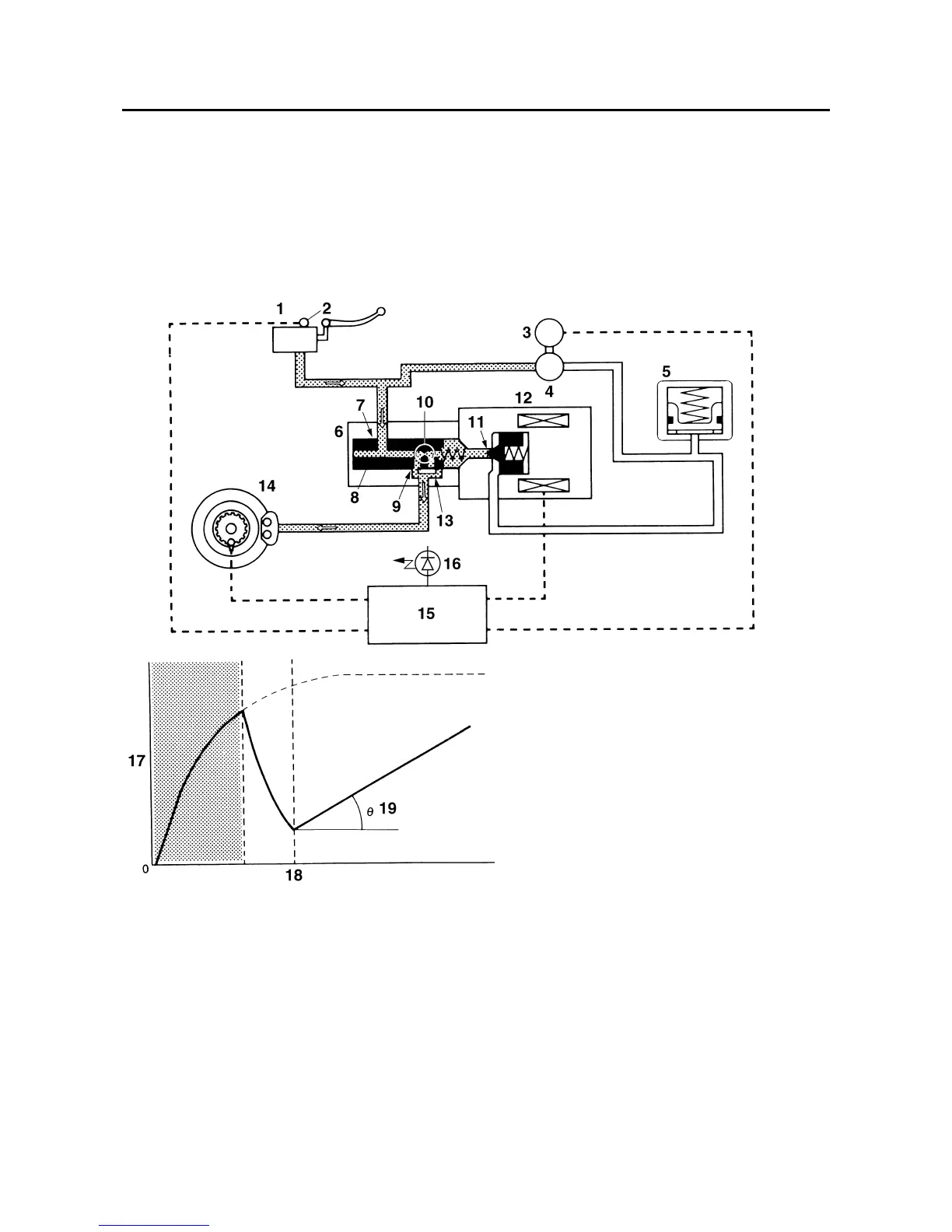
Normal braking (ABS not activated)
When the ABS is not activated, port D 11 of the solenoid valve is closed because a control signal has
not been transmitted from the ABS ECU and port A 7” and port B 9” of the flow control valve are open.
Therefore, when the brake lever is squeezed, the hydraulic pressure in the brake master cylinder in-
creases and the brake fluid is sent to the brake caliper via port A and port B.
At this time, the inlet and outlet check valves of the hydraulic pump are closed, preventing the brake
fluid from flowing through the pump. As a result, the brake master cylinder directly pressurizes the brake
caliper during normal braking. When the brake lever is released, the brake fluid in the brake caliper re-
turns to the brake master cylinder via port A and port B.
1. Brake master cylinder
2. Brake light switch
3. ABS motor
4. Hydraulic pump
5. Buffer chamber
6. Flow control valve
7. Port A
8. Spool
9. Port B
10.Orifice
11.Port D
12.Solenoid valve
13. Port C
14. Brake caliper
15.ABS ECU
16.ABS warning light
17.Brake fluid pressure
18. Time
19. Repressurizing
Manuals by Motomatrix / www.motomatrix.co.uk / The Solution For Lost Motorcycle Coded Keys
email: info@motomatrix.co.uk

Table of Contents

Other manuals for Yamaha FJR1300A

Related product manuals