EasyManua.ls Logo

Yamaha XVS650 - Page 281

Yamaha XVS650
360 pages
Print Icon
To Next Page IconTo Next Page
To Next Page IconTo Next Page
To Previous Page IconTo Previous Page
To Previous Page IconTo Previous Page
Loading...
®
ELECTRIC STARTING SYSTEM I
ELEC
II=:=J
I
EB803010
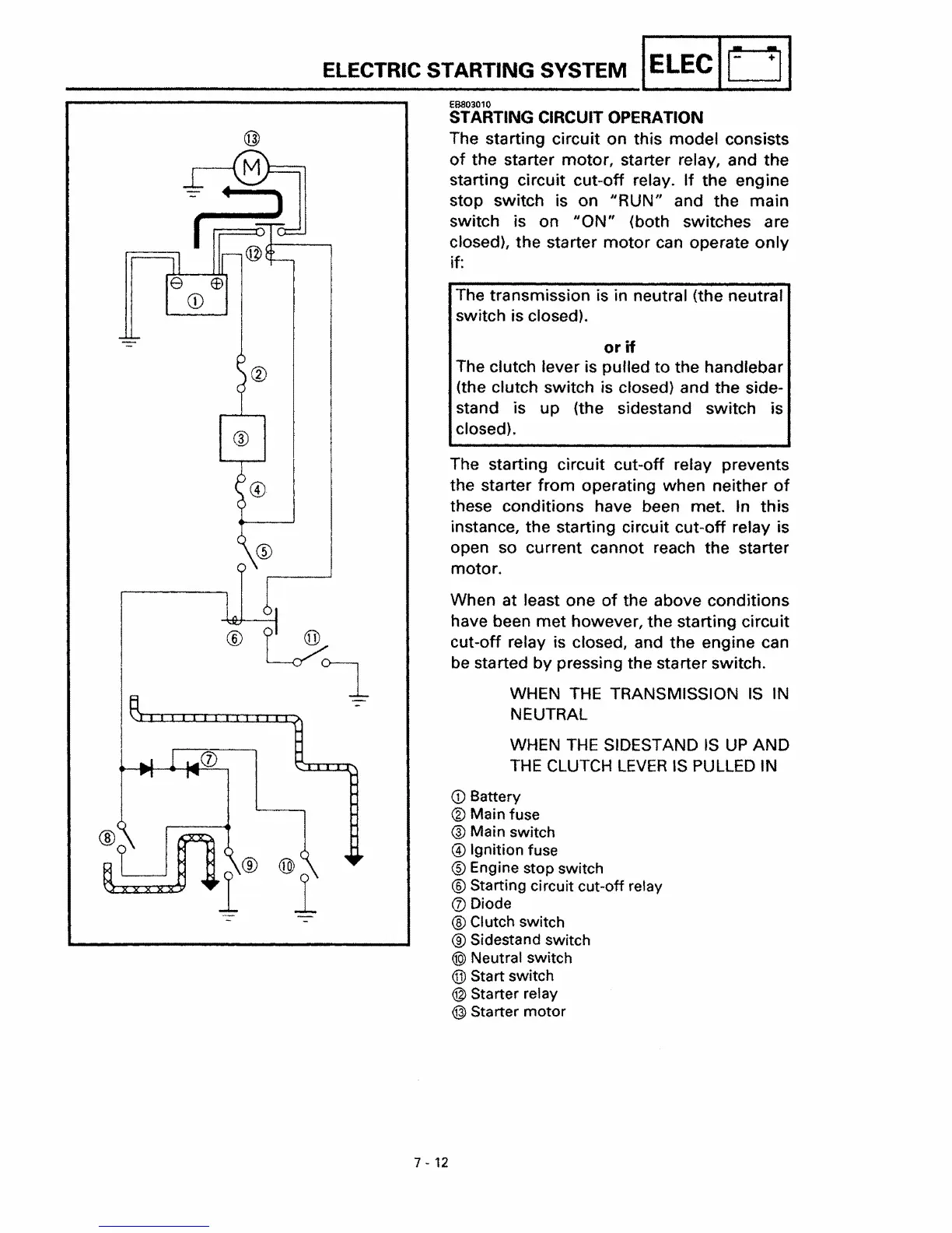
STARTING CIRCUIT OPERATION
The starting circuit on this model consists
of
the starter motor, starter relay, and the
starting circuit cut-off relay. If the engine
stop switch is on
"RUN"
and the main
switch is on
"ON"
(both switches are
closed), the starter
motor
can operate
only
if:
The transmission is in neutral (the neutral
switch is closed),
or
if
The clutch lever is pulled to the handlebar
(the clutch switch is closed) and the
side-
stand is up {the sidestand switch is
closed}.
The starting circuit cut-off relay prevents
the starter from operating when neither
of
these conditions have been met.
In
this
instance, the starting circuit cut-off relay is
open so current cannot reach the starter
motor.
When at least one
of
the above conditions
have been met however, the starting circuit
cut-off relay is closed, and the engine can
be
started by pressing the starter switch.
WHEN
THE
TRANSMISSION
IS
IN
NEUTRAL
WHEN
THE
SIDESTAND
IS
UP
AND
THE
CLUTCH
LEVER
IS
PULLED
IN
ilJJl
®
1
®
1
CD
Battery
® Main fuse
® Main switch
@ Ignition fuse
® Engine stop switch
® Starting circuit cut-off relay
(j) Diode
®Clutch switch
® Sidestand switch
@>
Neutral switch
® Sta
rt
switch
@ Starter relay
@)
Starter
motor
7 - 12

Table of Contents

Other manuals for Yamaha XVS650

Related product manuals