EasyManua.ls Logo

Yamaha XVS650 - Page 313

Yamaha XVS650
360 pages
Print Icon
To Next Page IconTo Next Page
To Next Page IconTo Next Page
To Previous Page IconTo Previous Page
To Previous Page IconTo Previous Page
Loading...
,.
I
-
'[)I
nn
I
~::a
Sm
-Ie:
2::a
~m
:ad
~::D
::I:
m
~
m
::a
tJ)
n
< »
tJ)
::a
-t
tllJ
m
e:
3:
::a
m
d
::D
::I:
m
~
::D
tJ)
<
tJ)
-I
m
s:
--.
m
....
m
n
:....
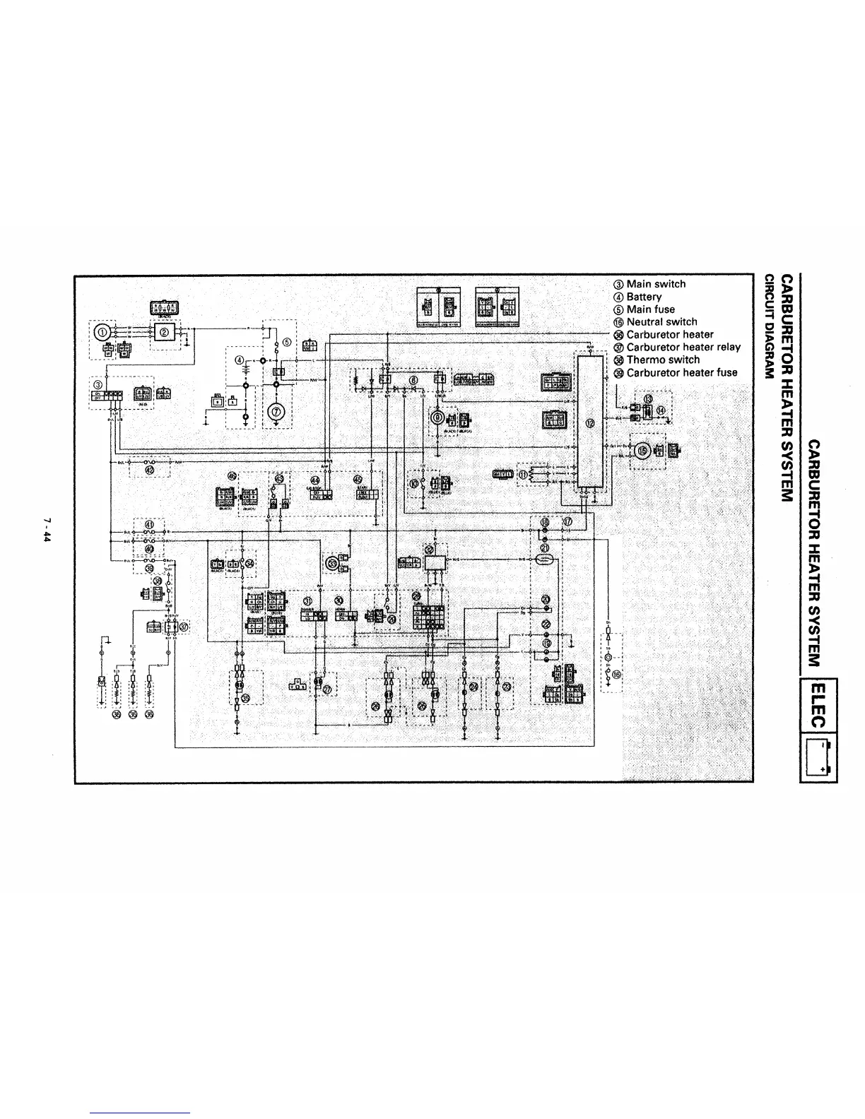
® Main switch
@Battery
® Main fuse
@ Neutral switch
~~~~~~
..........
......,...;...;.,.....;~
.........
~~~..-.;..;:..:;~~~~~
8 Carburetor heater
J~4~~
•.
@ Carburetor heater relay
~
Thermo switch
~
Carburetor heater fuse
r~·~··············~··~~fu··'--
ilf!li~
:._--
.,.1
1
l
..
__
f~
.....
,
,flo.
,flo.

Table of Contents

Other manuals for Yamaha XVS650

Related product manuals