EasyManua.ls Logo

Geely FC - Electrical Schematic Diagram

Geely FC
419 pages
Print Icon
To Next Page IconTo Next Page
To Next Page IconTo Next Page
To Previous Page IconTo Previous Page
To Previous Page IconTo Previous Page
Loading...
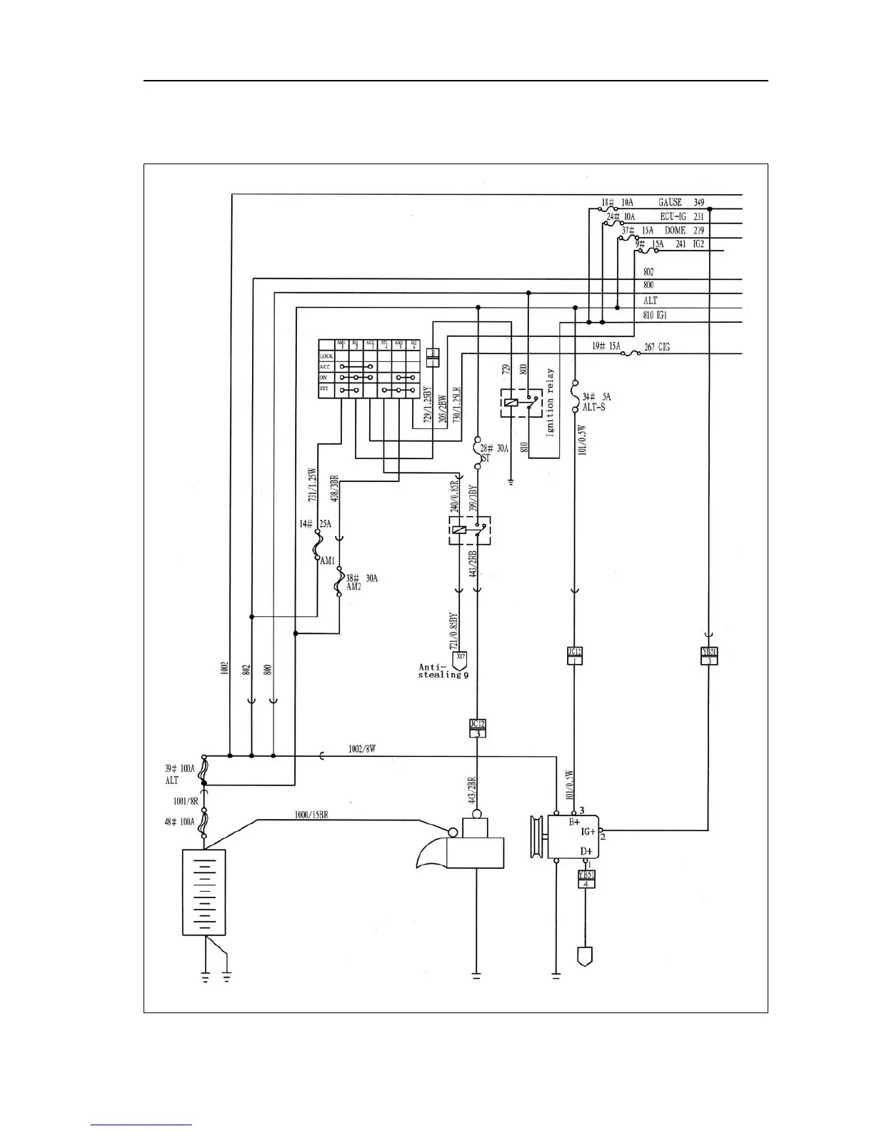
Ignition switch/starting/charging
Electrical schematic diagram--Ignition switch/starting/charging
 395 

Table of Contents

Related product manuals