EasyManua.ls Logo

Geely FC - Page 419

Geely FC
419 pages
Print Icon
To Previous Page IconTo Previous Page
To Previous Page IconTo Previous Page
Loading...
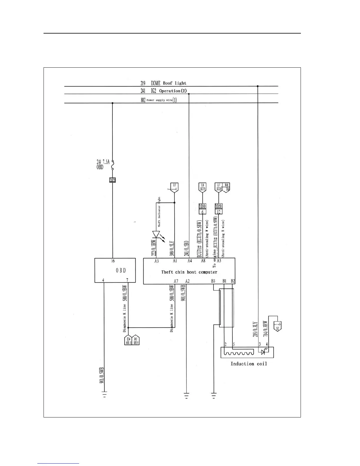
Self-diagnosis Chip anti-stealing system
Electrical schematic diagram--Self-diagnosis Chip anti-stealing system
 408 

Table of Contents

Related product manuals