EasyManua.ls Logo

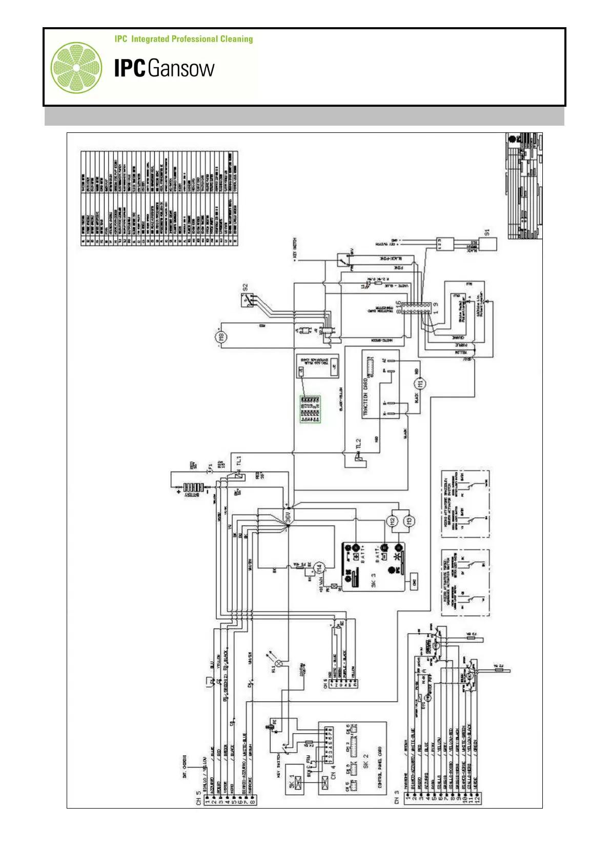
IPCGansow CT 230 BT 85 - Wiring Diagram

IPCGansow CT 230 BT 85
206 pages
Print Icon
To Next Page IconTo Next Page
To Next Page IconTo Next Page
To Previous Page IconTo Previous Page
To Previous Page IconTo Previous Page
Loading...
PLDC01938
REVISION 00
01/06/2011
TECHNICAL DEPT
Stavale
- date 05/09/2011
184/195
D4 WIRING DIAGRAM

Table of Contents

Related product manuals