EasyManua.ls Logo

Yamaha FJR1300A - Page 28

Yamaha FJR1300A
586 pages
Print Icon
To Next Page IconTo Next Page
To Next Page IconTo Next Page
To Previous Page IconTo Previous Page
To Previous Page IconTo Previous Page
Loading...
FEATURES
1-19
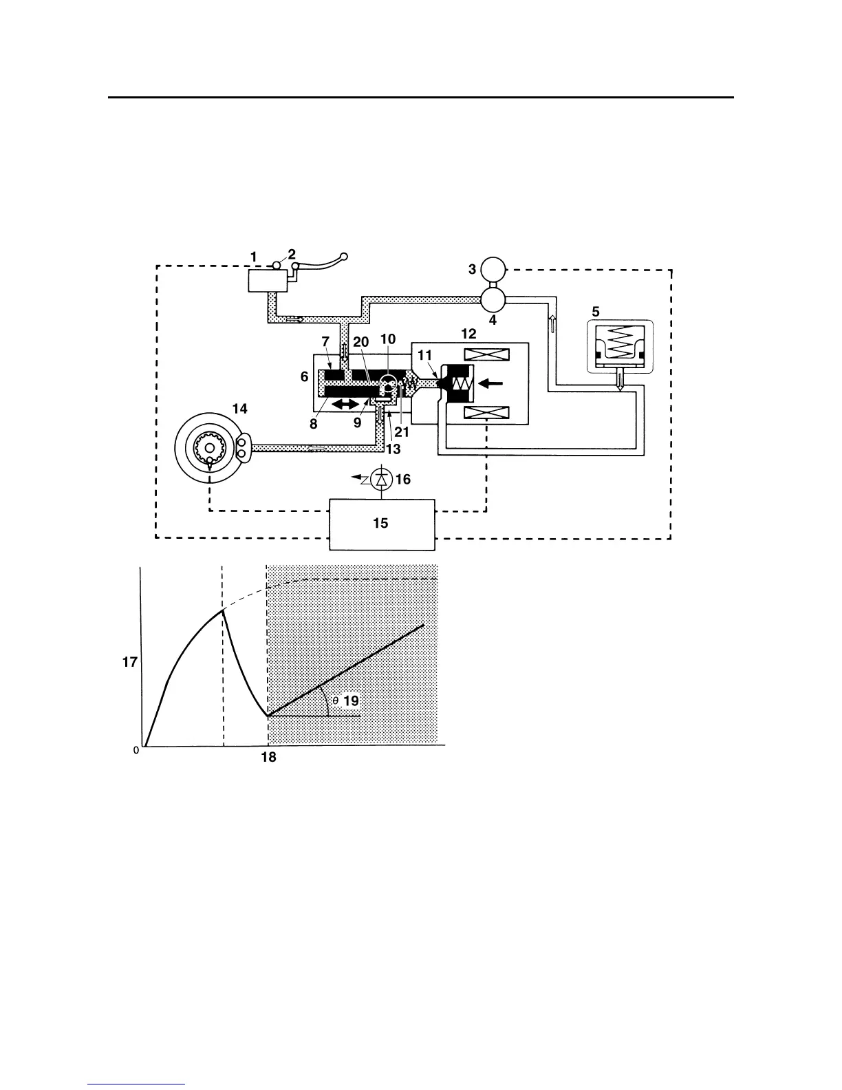
2. Pressurized state
Port D 11 is closed by the pressurization signal transmitted from the ABS ECU. Before this oc-
curs, the spool of the flow control valve has compressed the return spring and closed port B “9”.
Brake fluid that has entered through port A “7” is further restricted by the orifice 10 and the brake
fluid is sent to the brake caliper via port A “7” and port C 13. At this time, the brake is pressurized
at a constant rate regardless of the brake fluid pressure level since the restriction of port A “7 chang-
es so that a constant pressure difference is maintained between chamber A 20 and chamber B
21 of the flow control valve.
1. Brake master cylinder
2. Brake light switch
3. ABS motor
4. Hydraulic pump
5. Buffer chamber
6. Flow control valve
7. Port A
8. Spool
9. Port B
10.Orifice
11.Port D
12.Solenoid valve
13.Port C
14. Brake caliper
15.ABS ECU
16.ABS warning light
17.Brake fluid pressure
18. Time
19. Repressurizing
20. Chamber A
21. Chamber B
Manuals by Motomatrix / www.motomatrix.co.uk / The Solution For Lost Motorcycle Coded Keys
email: info@motomatrix.co.uk

Table of Contents

Other manuals for Yamaha FJR1300A

Related product manuals