EasyManua.ls Logo

Geely FC - Page 408

Geely FC
419 pages
Print Icon
To Next Page IconTo Next Page
To Next Page IconTo Next Page
To Previous Page IconTo Previous Page
To Previous Page IconTo Previous Page
Loading...
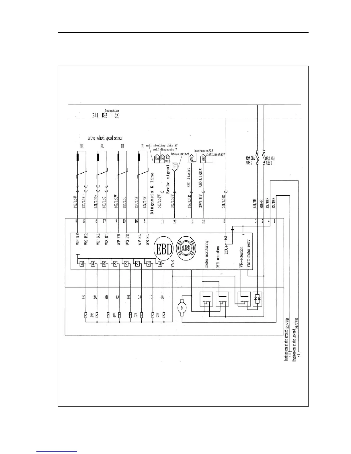
Anti-locking brake system ABS Brake distribution EBD
Electrical schematic diagram--Anti-locking brake system ABS Brake distribution EBD
 397 

Table of Contents

Related product manuals