EasyManua.ls Logo

Hioki 3159 - Page 126

Hioki 3159
188 pages
Print Icon
To Next Page IconTo Next Page
To Next Page IconTo Next Page
To Previous Page IconTo Previous Page
To Previous Page IconTo Previous Page
Loading...
114
_____________________________________________________________________________________________
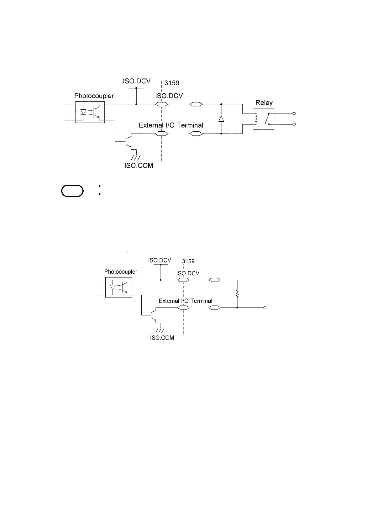
8.1 External I/O Terminal
______________________________________________________________________________________________
NOTE
A signal can absorb up to 100 mA.
When connecting an inductive load such as a relay, connect the diode in parallel
with the coil.
(1) Controlling the relay (example)
To link the relay to an external device, make connections as shown below.
Use of the power supply ISO.DCV (Pins 33 to 36, 15 VDC 0.1 A) will
facilitate the connections.
(2) Obtaining a signal limit (example)
To obtain a signal limit, make connections as shown below. In addition,
check the output current.

Table of Contents

Other manuals for Hioki 3159

Related product manuals