EasyManua.ls Logo

Hioki LR8450 - Page 413

Hioki LR8450
425 pages
Print Icon
To Next Page IconTo Next Page
To Next Page IconTo Next Page
To Previous Page IconTo Previous Page
To Previous Page IconTo Previous Page
Loading...
408
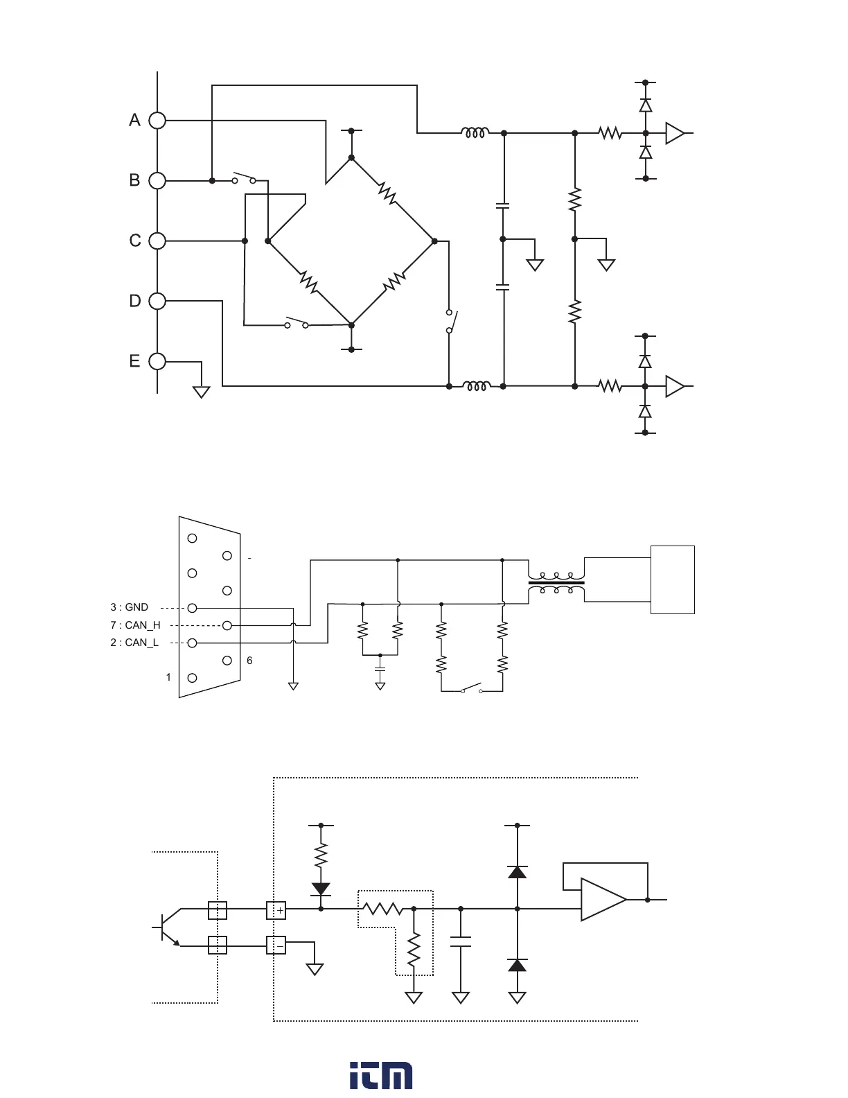
Input Circuit Schematics
Analog input circuits: U8554, LR8534
1 M
Ω
1 M
Ω
120
Ω
120
Ω
120
Ω
+1.2 V
−0.8 V
3
1
2
+2.5 V
−2.2 V
+2.5 V
−2.2 V
CAN input circuit
1
5
6
9
2 : CAN_L
3 : GND
7 : CAN_H
CAN transceiver
1.3 kΩ
1.3 kΩ
33 Ω
33 Ω
30 Ω
30 Ω
Pulse input circuit
100 k
Ω
Example connection to
PLC output (negative-
common output)
5 V5 V
1.1 M
Ω
22 pF*
*: If the chatter prevention lter is on, 0.047 μF.
HIOKI LR8450A964-03
w ww . . co m
information@itm.com1.800.561.8187

Table of Contents

Other manuals for Hioki LR8450

Related product manuals