EasyManua.ls Logo

wsm M7060 - Hydraulic Trailer Brake Valve; Structure

wsm M7060
639 pages
Print Icon
To Next Page IconTo Next Page
To Next Page IconTo Next Page
To Previous Page IconTo Previous Page
To Previous Page IconTo Previous Page
Loading...
BRAKES
M6060, M7060, WSM
4-M4
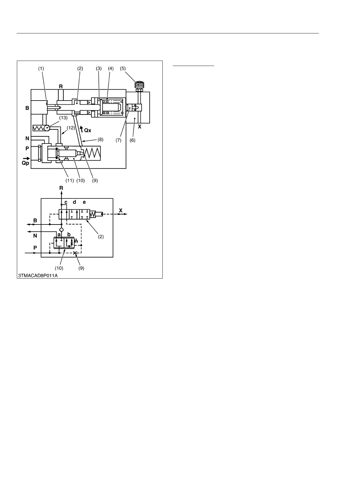
[3] HYDRAULIC TRAILER BRAKE VALVE
(1) Structure
Main Elements
Flow control valve (10) with throttle (9) and restrictor
(11): for controlling the delivery flow Qp and for
regulating the fluid flow for the trailer brake.
Control spool (2) with piston surface (1): for
controlling the flow control valve (10) and regulating
the trailer braking pressure.
Check valve (13): prevents oil from flowing back from
the brake line B to port N.
Pressure relief element (3) with pre-loaded spring
(4): for limiting the trailer braking pressure.
Control head (6) with piston (7) and bleed valve (5):
for operating the trailer brake valve through the
tractor brake line.
9Y1210828BRM0004US0
(1) Piston Surface
(2) Control Spool
(3) Pressure Relief Element
(4) Spring
(5) Bleed Valve
(6) Control Head
(7) Piston
(8) Bore
(9) Throttle
(10) Flow Control Valve
(11) Restrictor
(12) Bore
(13) Check Valve
P: Port for 3P Hydraulic Pump
N: Port for 3P Control Valve
B: Port for Trailer Brake
(Connected to Coupler)
R: Port for Reservoir
(Transmission Case)
X: Port for Tractor Service
Brake
(Connected to Pilot Pipe)
Qp: Delivery Flow
Qx: Control Flow
KiSC issued 08, 2013 A

Table of Contents

Related product manuals