EasyManua.ls Logo

wsm M7060 - THREE POINT HITCH HYDRAULIC SYSTEM

wsm M7060
639 pages
Print Icon
To Next Page IconTo Next Page
To Next Page IconTo Next Page
To Previous Page IconTo Previous Page
To Previous Page IconTo Previous Page
Loading...
HYDRAULIC SYSTEM
M6060, M7060, WSM
7-M5
3. THREE POINT HITCH HYDRAULIC SYSTEM
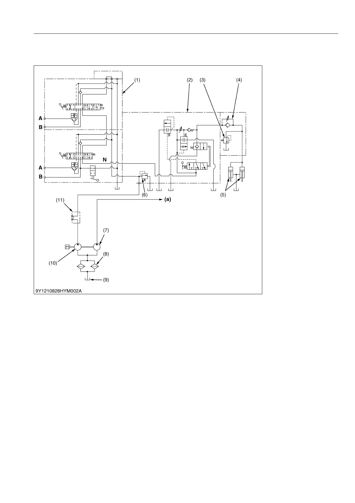
[1] THREE POINT HITCH HYDRAULIC CIRCUIT
1. When the engine is started, the hydraulic pump (10) is rotated to draw oil from transmission case (9) through the
suction pipe.
Supplied oil is filtered by the hydraulic oil filter cartridge (8).
2. Filtered oil is forced out by the hydraulic pump to the auxiliary control valve (1) through the hydraulic outlet (11).
3. With the auxiliary control valve (1) in neutral position, oil is channeled from "N" port to the control valve (2).
4. The hydraulic system has a relief valve (6) which restricts the maximum pressure in the circuit.
The hydraulic cylinders (5) have a cylinder safety valve (3) to relieve shock pressure due to heavy implement
bounce.
5. The control valve (2) is actuated by the mechanical linkage for "Position control" or "Draft control" or both "Mix
control" (combining position control with draft control).
6. Tractor has a double acting auxiliary control valve (1) as standard equipment.
9Y1210828HYM0005US0
(1) Auxiliary Control Valve
(2) Control Valve
(3) Cylinder Safety Valve
(4) Lowering Speed Adjusting
Valve
(5) Hydraulic Cylinder (Exterior)
(6) Relief Valve
(7) Hydraulic Pump (for Power
Steering)
(8) Hydraulic Oil Filter Cartridge
(9) Oil Tank (Transmission
Case)
(10) Hydraulic Pump (for 3-point
Hitch)
(11) Hydraulic Outlet
(a) To Power Steering
Controller
N : N Port
KiSC issued 08, 2013 A

Table of Contents

Related product manuals