EasyManua.ls Logo

wsm M7060 - STEERING MECHANISM

wsm M7060
639 pages
Print Icon
To Next Page IconTo Next Page
To Next Page IconTo Next Page
To Previous Page IconTo Previous Page
To Previous Page IconTo Previous Page
Loading...
STEERING
M6060, M7060, WSM
6-M1
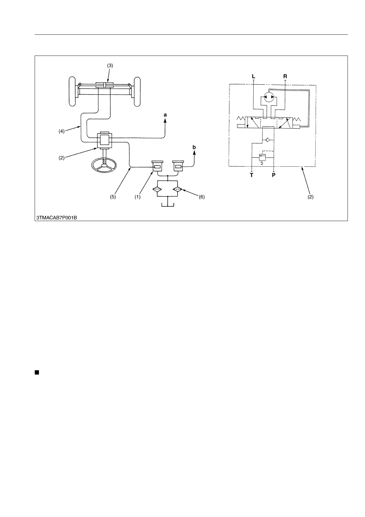
1. STEERING MECHANISM
All models are provided with a full hydrostatic power steering. Generally power steerings are divided into 4 types
: booster type, integral type, semi-integral type and full hydrostatic type.
In the full hydrostatic power steering, the steering controller is connected to the steering cylinder with only the
hydraulic piping. This steering is actuated by oil pressure. Accordingly, it does not have mechanical transmitting parts
such as steering gear, pitman arm, drag link, etc.. Therefore, it is simple in construction.
This steering system consists of the hydraulic pump (1), steering controller (2), steering cylinder (3), magnet filter
(6), etc..
The full hydrostatic power steering systems are divided into two types : non-load reaction type and load reaction
type.
They are distinguished by whether the cylinder port is blocked or not with the controller in neutral. In these models,
load reaction type is used.
With the load reaction type power steering, the steering wheel returns almost to the straight forward position as
with an automobile when the operator releases his hands from the steering wheel.
(Reference)
With the non-load reaction type power steering, the steering wheel keep their position when the operator releases
his hands from the steering wheel.
Vibration at the wheels is not transmitted to the steering wheel.
NOTE
Refer to "7. STEERING" section in the workshop manual of tractor mechanism (Code No. 9Y021-18200).
9Y1210828STM0001US0
(1) Hydraulic Pump
(2) Steering Controller
(3) Steering Cylinder
(4) Power Steering Hose
(5) Power Steering Pipe
(6) Magnet Filter
a : To Oil Cooler and PTO Valve
b : To 3-point Hydraulic System
KiSC issued 08, 2013 A

Table of Contents

Related product manuals