EasyManua.ls Logo

Yamaha WaveRunner - Fuel Pump; Fuel Sender

Yamaha WaveRunner
515 pages
Print Icon
To Next Page IconTo Next Page
To Next Page IconTo Next Page
To Previous Page IconTo Previous Page
To Previous Page IconTo Previous Page
Loading...
7-27
E
+
ELEC
FUEL CONTROL SYSTEM
FUEL PUMP
1. Check:
Fuel pump operating sound
Fuel pump does not sound
Measure
the fuel pressure.
Refer to FUEL INJECTION SYSTEM
in Chapter 4.
NOTE:
After the engine is stopped, the fuel pump will
operate for 10 seconds.
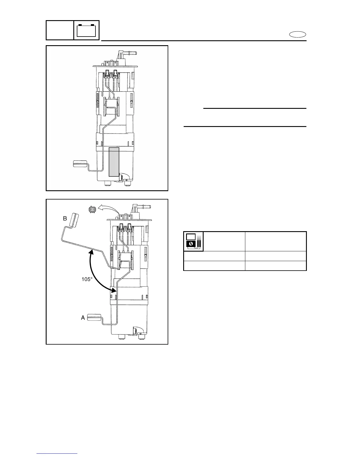
FUEL SENDER
1. Measure:
Fuel sender resistance
Out of specification
Replace.
Float
position
Resistance (
)
A 133.5136.5
B57

Table of Contents

Related product manuals