EasyManua.ls Logo

Brunswick MAX - Electronics Control Enclosure - 24 VDC

Brunswick MAX
218 pages
Print Icon
To Next Page IconTo Next Page
To Next Page IconTo Next Page
To Previous Page IconTo Previous Page
To Previous Page IconTo Previous Page
Loading...
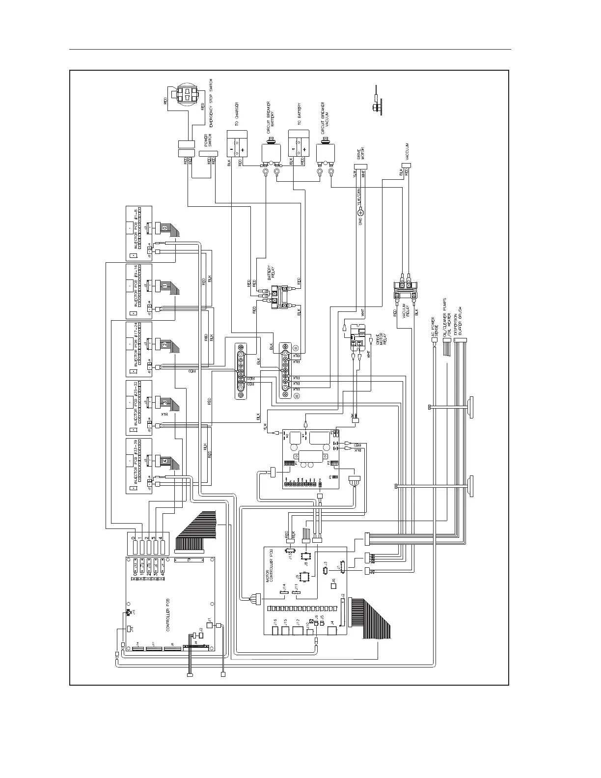
216 MAX Operation & Service Manual216 Section9:Appendix MAX Operation & Service Manual
Electronics Control Enclosure - 24VDC
Figure9-5.ElectronicControlEnclosureSchematic

Table of Contents

Related product manuals