EasyManua.ls Logo

Moxy MT 31 - Attaching Boreholes of the 2 L, 4 L, and 8 L Pump; Lubricants

Default Icon
931 pages
Print Icon
To Next Page IconTo Next Page
To Next Page IconTo Next Page
To Previous Page IconTo Previous Page
To Previous Page IconTo Previous Page
Loading...
Subject to modifications
User Manual
Operation Instructions
2.1A-30008-A04
Page 45 of 48
LINCOLN GmbH & Co. KG • Postfach 1263 • D-69183 Walldorf • Tel +49 (6227) 33-0 • Fax +49 (6227) 33-259
Technical Data, continuation
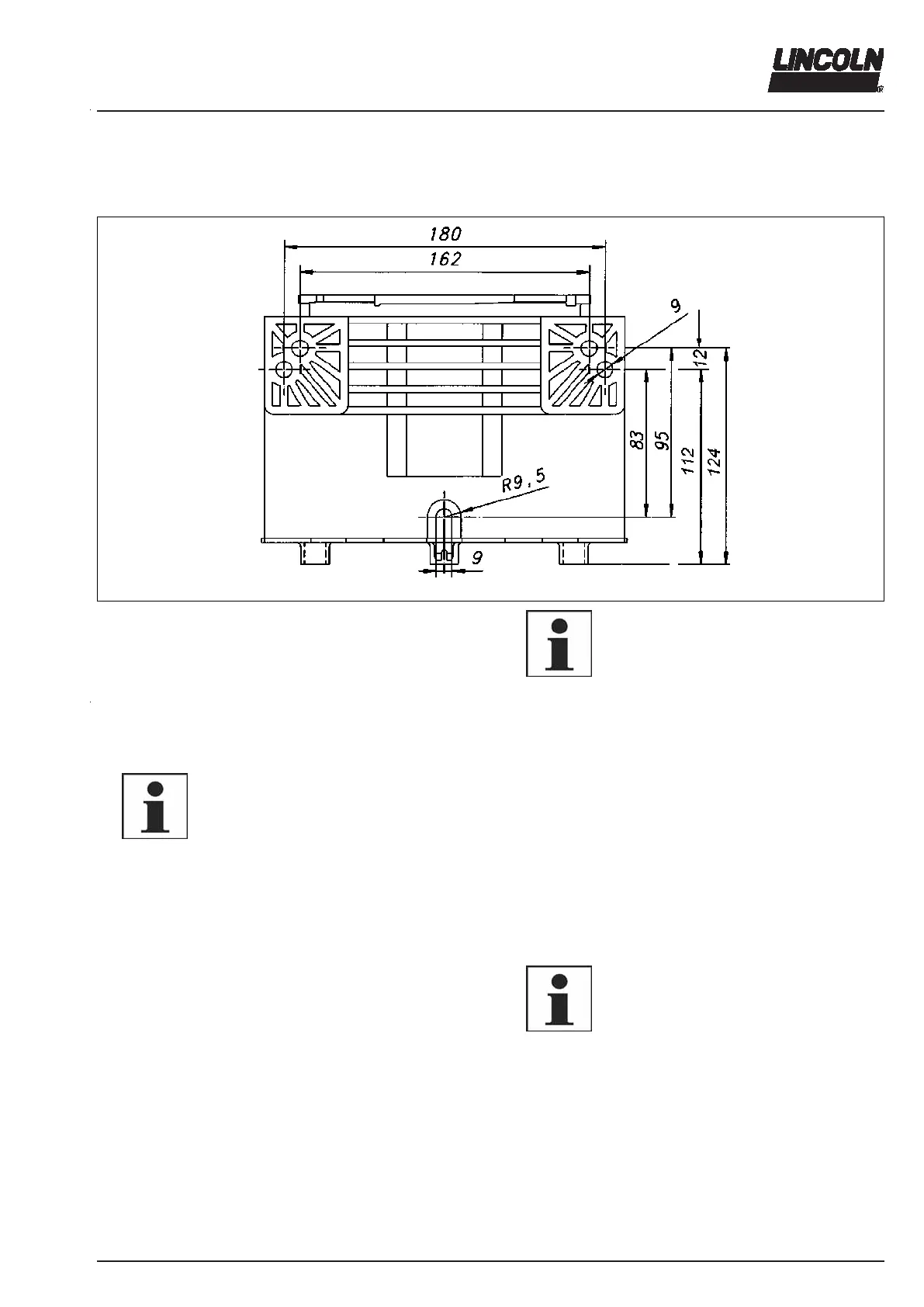
Attaching boreholes of the 2 l, 4 l and 8 l pump
1171b03
Fig. 55 Attaching boreholes of the 2 l, 4 l and 8 l pump
6001a02
NOTE
Tighten pump models with 2 l-flat-type, 4 l
and 8 l reservoir with three fastening
screws (see point R 9,5).
Lubricants
6001a02
IMPORTANT
Absolute cleanness is essential when
handling lubricants. Impurities will remain
suspended in the lubricant and cannot
settle. This will result in damage to the
lubrication system and thus to the bear-
ing.
The Quicklub pump can dispense commercial greases up to
NLGI grade 2 or mineral oils of at least 40 mm/s (cST) at
40 °C.
The proven lubricants (see following tables) have been
tested by us with regard to their transportability and bleeding
behavior. We can recommend them for an application up to
the indicated minimum delivery temperature in Quicklub
lubrication systems by Lincoln& Co. KG. During the tests
these lubricants did not cause any damage due to incompati-
bility with the material used by us. The composition of the
lubricants, their behavior during the transport and their com-
patibility with other material are not known to us.
The lubricants we recommend on the basis of the manufac-
turer’s data sheet (see following tables) can be used in our
lubrication systems up to the indicated minimum delivery
temperature.
Lubricant recipes may change. In case of doubt, send your
request for more information to the manufacturer of the cen-
tralized lubrication system. This refers in particular to lubri-
cants with more than 3% graphite that are transportable in
lubrication systems only conditionally.
The lubricants released by us have not been tested with re-
gard to their long-term behavior.
6001a02
IMPORTANT
The manufacturer of the centralized
lubrication system can accept no liability
for:
- damages due to the use of greases that
are not or only conditionally transport-
able in centralized lubrication systems.
- damages on parts of the centralized
lubrication system caused by chemical
or biological changes of the lubricant
used.
- damages due to the incompatibility with
other materials.
The liability is limited to transportable
lubricants in centralized lubrication sys-
tems.

Table of Contents

Related product manuals