EasyManua.ls Logo

Acterna ANT-5 - 12 Appendix D - SDH and PDH Information; SDH Structure for ANT-5

Acterna ANT-5
174 pages
Print Icon
To Next Page IconTo Next Page
To Next Page IconTo Next Page
To Previous Page IconTo Previous Page
To Previous Page IconTo Previous Page
Loading...
Appendix D – SDH and PDH information
Acterna ANT-5 Page 131
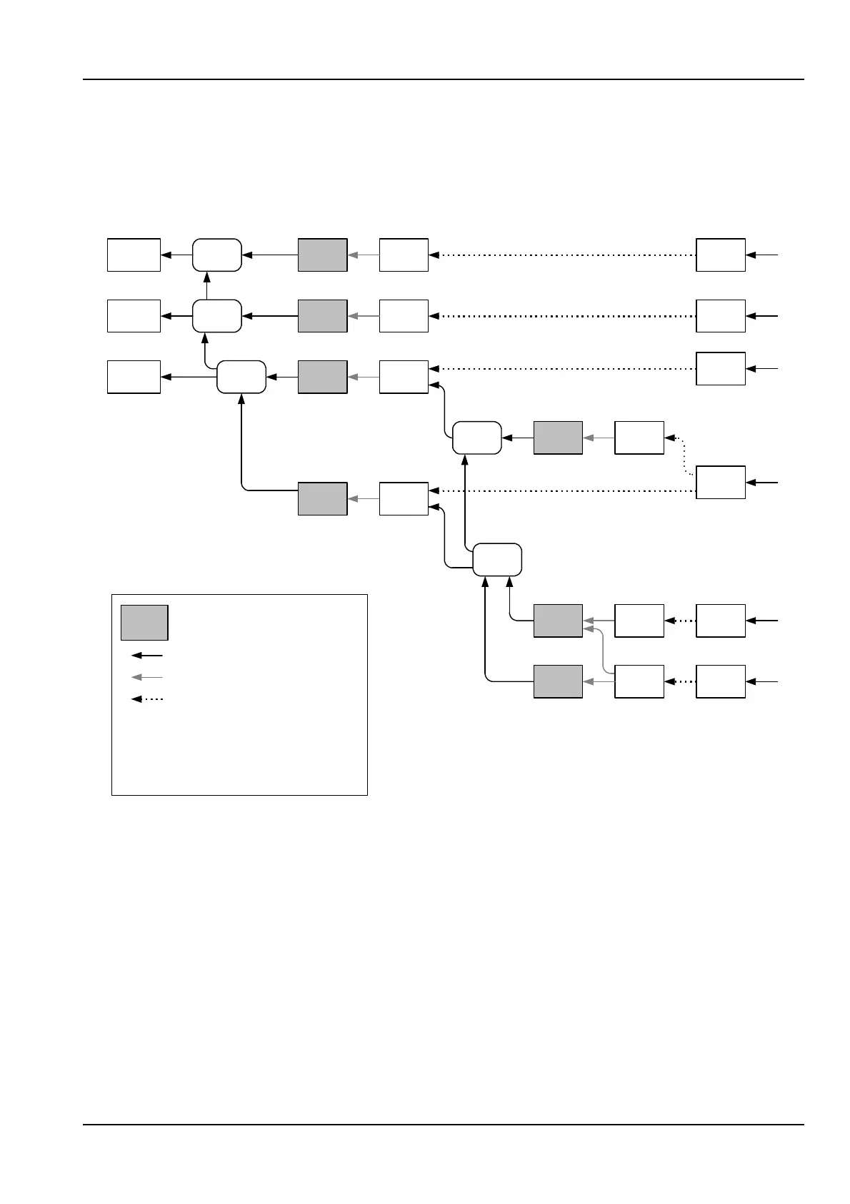
12. Appendix D – SDH and PDH information
12.1 SDH structure for ANT-5
AUG1
TUG-3
TUG-2
STM-1 AU-4
AU-3
VC-4
VC-3TU-3
TU-12
TU-11
VC-12
VC-11 C-11
VC-3
C-12
C-3
C-4
x1
x1
x3
x1
x3
x1
x1
x7 x7
x3
x4
139264
kbit/s
44736
34368
kbit/s
2048
kbit/s
1544
kbit/s*
2
AU-4
Mapping
Multiplexing
Aligning
Pointer
processing
AU-4-4c
STM-4 AUG4
VC-4-4c C-4-4c
599040
kbit/s*
1
AU-4-16c
STM-16 AUG16
VC-4-16c C-4-16c
2396160
kbit/s
x1
x4
x4
*
1
*
2
SDH AU-3
mapping option
Concatenated Mapping
option only

Table of Contents

Related product manuals