EasyManua.ls Logo

Acterna ANT-5 - Page 98

Acterna ANT-5
174 pages
Print Icon
To Next Page IconTo Next Page
To Next Page IconTo Next Page
To Previous Page IconTo Previous Page
To Previous Page IconTo Previous Page
Loading...
Optional software for the ANT-5
Page 98 Acterna ANT-5
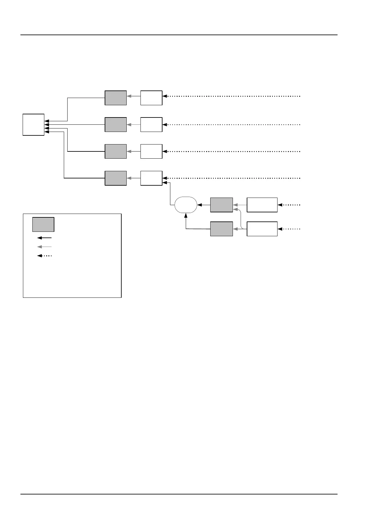
The VT mapping function enables the testing of DS-1 and E1 tributaries mapped into
an STS-1 SPE via VT1.5 and VT2 SPE’s as shown in the following diagram. However,
this option also requires the SONET option BN 4565/00.62.
STS-1
STS-1
SPE
x3, x12
44736 DS3
34368 E3
kbit/s
STS-3c
STS-3c
SPE
139264 E4
kbit/s
x1
Mapping
Multiplexing
Aligning
Pointer
processing
599040
kbit/s*
1
STS-N STS-12c
x1, x4
x1
STS-12c
SPE
VT
Group
x7
VT2 VT2 SPE
2.048 E1
kbit/s*
2
x3
VT 1.5 VT 1.5 SPE
1.544 DS1
kbit/s*
2
x4
*
1
*
2
x1
STS-48c
STS-48c
SPE
2396160
kbit/s
VT mapping
option only
Concatenated
option only

Table of Contents

Related product manuals