EasyManua.ls Logo

Cleaver-Brooks ClearFire CFLC-5000 - Domestic Hot Water Priority on Slave

Cleaver-Brooks ClearFire CFLC-5000
290 pages
Print Icon
To Next Page IconTo Next Page
To Next Page IconTo Next Page
To Previous Page IconTo Previous Page
To Previous Page IconTo Previous Page
Loading...
Appendix E Falcon Lead Lag
E-29
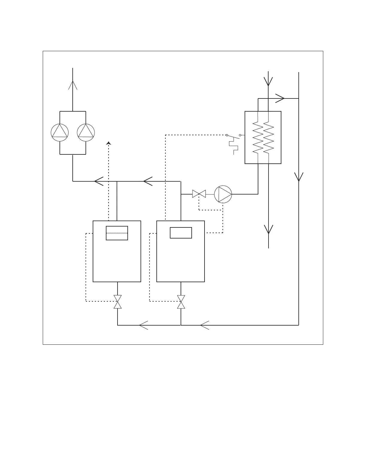
In this example one boiler (NOT the lead lag Master host) has been enabled for Domestic Hot Water
service. When this boiler receives a DHW demand signal via the connected aquastat, it will be
released from the lead lag network and will operate on its local DHW setpoint. The boiler’s status
will show asOn Leave on the Master hosts lead lag Home page. When DHW demand is satisfied
the boiler will again be available to the lead lag network.
At each Slave, use Aux 1 Pump (Figure 17) for isolation valve - assign Pump B.
At Master host, use System Pump (Figure 13) for system pump enable - assign Pump C.
At DHW boiler, use DHW Pump (Figure 15) for DHW pump and/or valve - assign pump C.
Figure 17 - Domestic Hot Water priority on slave
Boiler 1 Boiler 2
DHW
Tank
Aquastat
DHW Pump
City water
To building
To system
To boilers
Master Host
Slave 1
Slave 2
System Pumps
(controlled by others)
Sys. pump
ENABLE signal

Table of Contents

Related product manuals