EasyManua.ls Logo

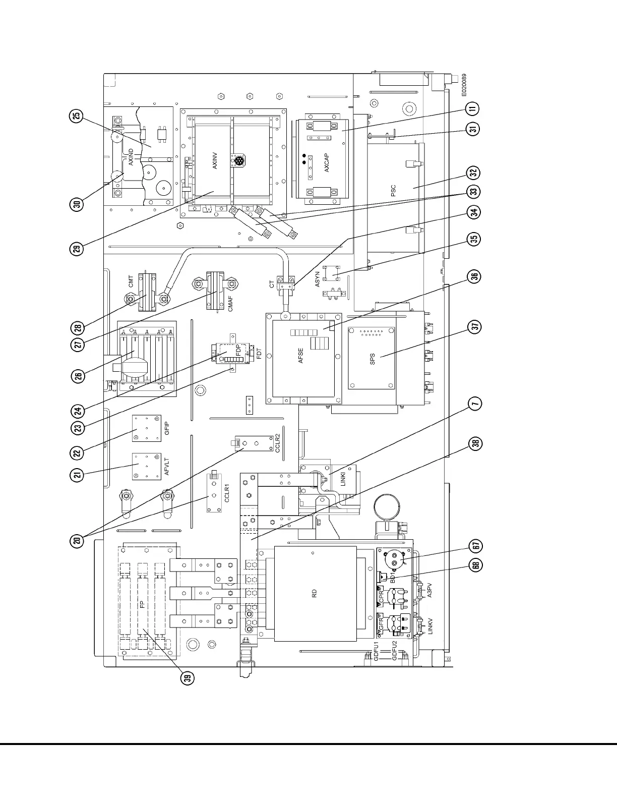
Komatsu 930E-2 - Electrical Cabinet, Top View

Komatsu 930E-2
739 pages
Print Icon
To Next Page IconTo Next Page
To Next Page IconTo Next Page
To Previous Page IconTo Previous Page
To Previous Page IconTo Previous Page
Loading...
FIGURE 2-4. ELECTRICAL CABINET, TOP VIEW
E2-48 Electrical Propulsion System Components E02014 3/01

Table of Contents

Related product manuals