EasyManua.ls Logo

Komatsu 930E-2 - Pressure Failure Detection Circuits; Electrical Schematic

Komatsu 930E-2
739 pages
Print Icon
To Next Page IconTo Next Page
To Next Page IconTo Next Page
To Previous Page IconTo Previous Page
To Previous Page IconTo Previous Page
Loading...
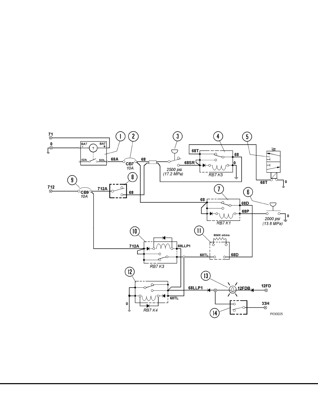
Pressure Failure Detection Circuits:
1. When the lubrication cycle is initiated, 24VDC
flows through relay RB7K1 (7, Figure 3-4) N.C.
contacts to a 1 minute delay timer (11).
2. If the system is operating normally, grease pres-
sure at the rear axle injector bank will rise to
pressure switch (6) setting of 2000 psi (13.8 MPa)
and energize relay RB7K1 (7), removing 24VDC
from the delay timer.
3. If a problem occurs and the system is not able to
attain 2000 psi (13.8 MPa), the delay timer (11)
will energize relay RB7K4 (12) after 60 seconds,
turning on the Low Lube System Pressure
warning lamp on the overhead display. After
RB7K4 relay energizes, it will energize relay
RB7K3 (10).
4. Once RB7K3 is energized, it will latch and remain
energized as long as the keyswitch is on. In
addition, RB7K4 will also remain energized and
the Low Lube Pressure Warning lamp will remain
on to notify the operator a problem exists and the
system requires service.
FIGURE 3-4. ELECTRICAL SCHEMATIC
1. Lubrication Cycle Timer
2. Circuit Breaker CB7 (In Electrical Interface Cabinet)
3. Pressure Switch; N.O., 2500 psi (17 237 kPa)
4. Relay K5 (On Relay Board RB7)
5. Grease Pump Motor Solenoid Valve
6. Pressure Switch; N.O. 2000 psi (13 790 kPa)
7. Relay K1 (On Relay Board RB7)
8. Lube System Manual Test Switch
9. Circuit Breaker CB9 (In Electrical Interface Cabinet)
10. Relay K3 (On Relay Board RB7)
11. Circuit Time Delay Module
12. Relay K4 (On Relay Board RB7)
13. Low Grease Pressure Warning Lamp (On Overhead
Display Panel)
14. Warning & Caution Lamp Test Switch (On Overhead
Display Panel)
P03018 4/00 Automatic Lubrication System P3- 5

Table of Contents

Related product manuals