EasyManua.ls Logo

Komatsu 930E-2 - Dual Relay Valve Bench Test Setup; Valve Test and Adjustment

Komatsu 930E-2
739 pages
Print Icon
To Next Page IconTo Next Page
To Next Page IconTo Next Page
To Previous Page IconTo Previous Page
To Previous Page IconTo Previous Page
Loading...
VALVE TEST AND ADJUSTMENT
The following parts and test equipment will be required
to completely bench test the dual relay valve. The
differential pressure switch can be calibrated and its
operation tested.
Pressure gauges (4), 0-to-3000 psi (20,680
kPa).
Hydraulic pressure supply, regulated to 2750
psi (18,960 kPa).
Hydraulic test stand, Refer to Figure 3-12.
Hose fittings for valve ports:
Port “PX”: .....................7/16 in.,#4 SAE O-ring.
Ports “B1” and “B2”: .... 3/4 in., #8 SAE O-ring.
Port “T”: ................. 1 1/16 in., #12 SAE O-ring.
Ohmmeter or continuity tester
NOTE: It is possible to check the pressures with the
dual relay valve installed on the truck by using the
brake treadle valve to modulate pilot pressure and
monitoring brake apply pressure in the appropriate
brake apply pressure lines.
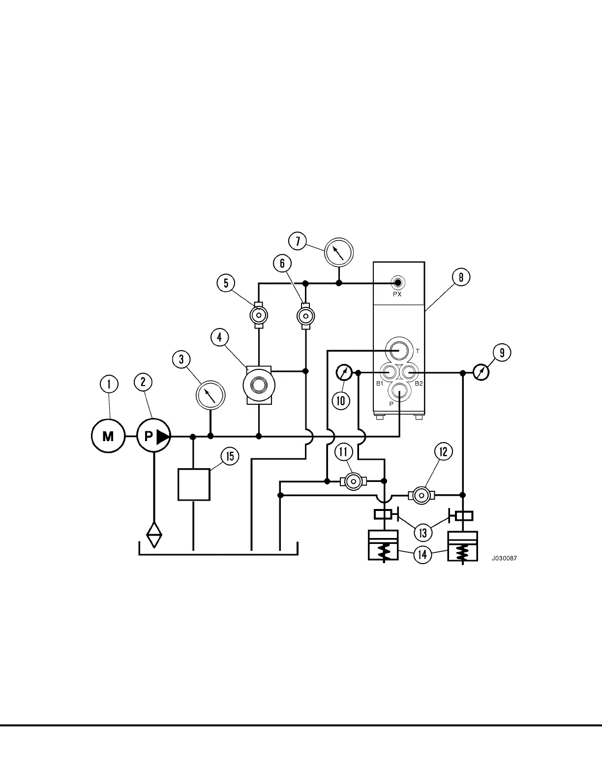
FIGURE 3-12. DUAL RELAY VALVE BENCH TEST SETUP
1. Motor
2. Pump
3. Main Pressure Gauge
4. Pressure Regulator (Pilot Pressure)
5. Needle Valve (Pilot Pressure Re-
lease)
6. Needle Valve (Pressure Bleed
to Tank)
7. Pilot Pressure Gauge
8. Dual Relay Valve
9. LH Brake Apply Pressure Gauge
10. RH Brake Apply Pressure
Gauge
11. Needle Valve
12. Needle Valve
13. Shut-off Valves
14. Simulated Brake Volume
15. Relief Valve
J03019 1/99 Brake Circuit Component Service J3-19

Table of Contents

Related product manuals