EasyManua.ls Logo

Yamaha F15A - Page 448

Yamaha F15A
511 pages
Print Icon
To Next Page IconTo Next Page
To Next Page IconTo Next Page
To Previous Page IconTo Previous Page
To Previous Page IconTo Previous Page
Loading...
E
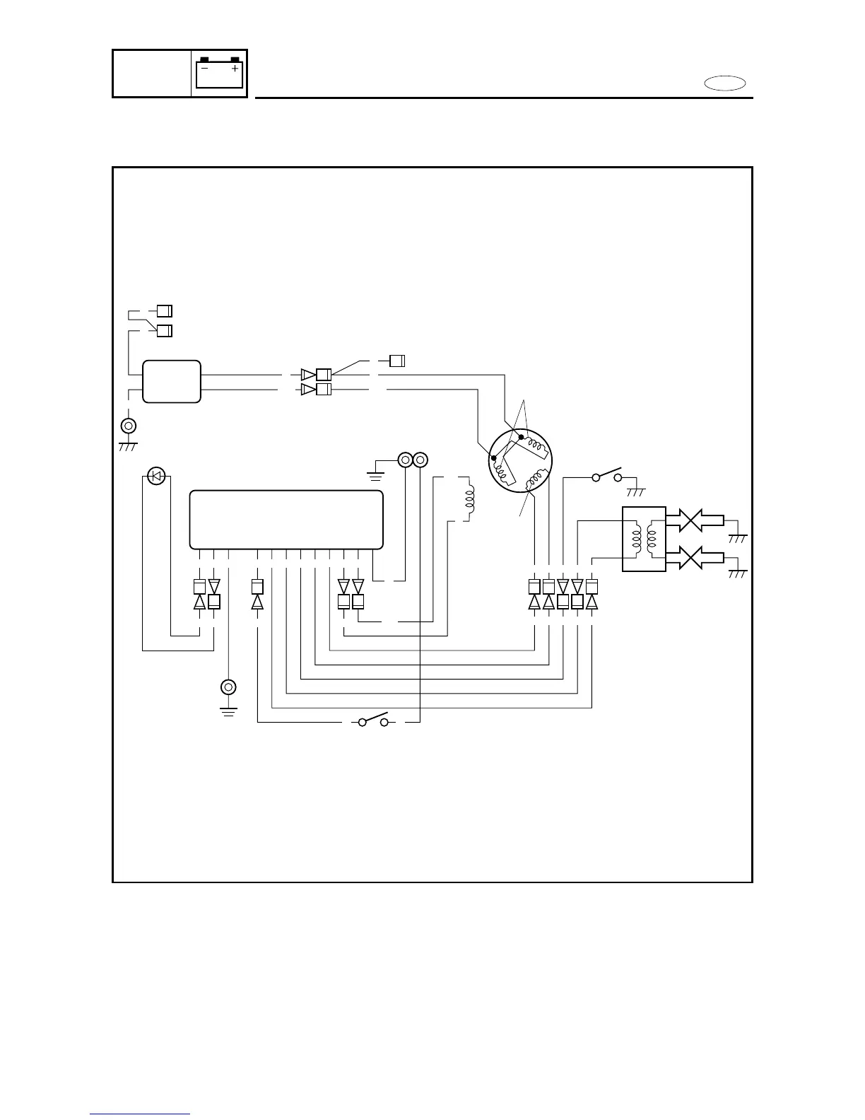
WIRING DIAGRAM
ELEC
WIRING DIAGRAM (MH MODELS for FT9.9D)
1 CDI unit
2 Lighting coil
3 Charge coil
4 Oil pressure switch
5 Pulser coil
6 Ignition coil
7 Engine stop switch
8 Ground
9 Low-oil-pressure warning
lamp (LED)
0 Rectifier/regulator
q Spark plug
B :Black
L :Blue
Br :Brown
G :Green
O :Orange
P :Pink
W :White
R :Red
W/G :White/Green
Y/R :Yellow/Red
G/W :Green/White
8-6

Table of Contents