EasyManua.ls Logo

Yamaha F15A - Page 450

Yamaha F15A
511 pages
Print Icon
To Next Page IconTo Next Page
To Next Page IconTo Next Page
To Previous Page IconTo Previous Page
To Previous Page IconTo Previous Page
Loading...
E
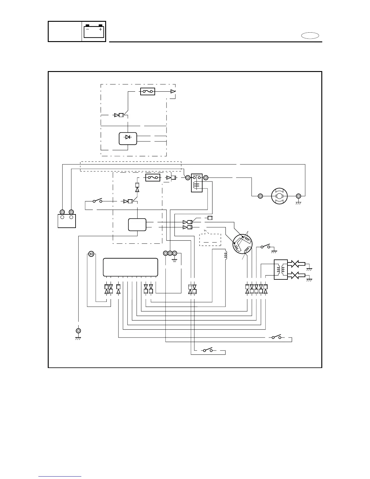
WIRING DIAGRAM
ELEC
WIRING DIAGRAM (EH MODELS)
1 CDI unit
2 Battery
3 Starter switch
4
Rectifier regulator (marked 6G8)
*Rectifier: For Europe (marked 6GI)
5 Fuse (10 A)/(20 A)
6 Starter relay
7 Starter motor
8 Lighting coil
9 Charge coil
0 Oil pressure switch
q Pulser coil
w Ignition coil
e Engine stop switch
r Neutral switch
t Ground
y Low-oil-pressure warning
lamp (LED)
u Spark plug
B :Black
L :Blue
Br :Brown
G :Green
O :Orange
P :Pink
W :White
R :Red
W/G :White/Green
Y/R :Yellow/Red
G/W :Green/White
8-7

Table of Contents