EasyManua.ls Logo

Siemens SINAMICS S120 - Page 231

Siemens SINAMICS S120
826 pages
To Next Page IconTo Next Page
To Next Page IconTo Next Page
To Previous Page IconTo Previous Page
To Previous Page IconTo Previous Page
Loading...
Line Modules Booksize
4.7 Basic Line Modules with internal air cooling
Booksize Power Units
Manual, (GH2), 07/2016, 6SL3097-4AC00-0BP8
231
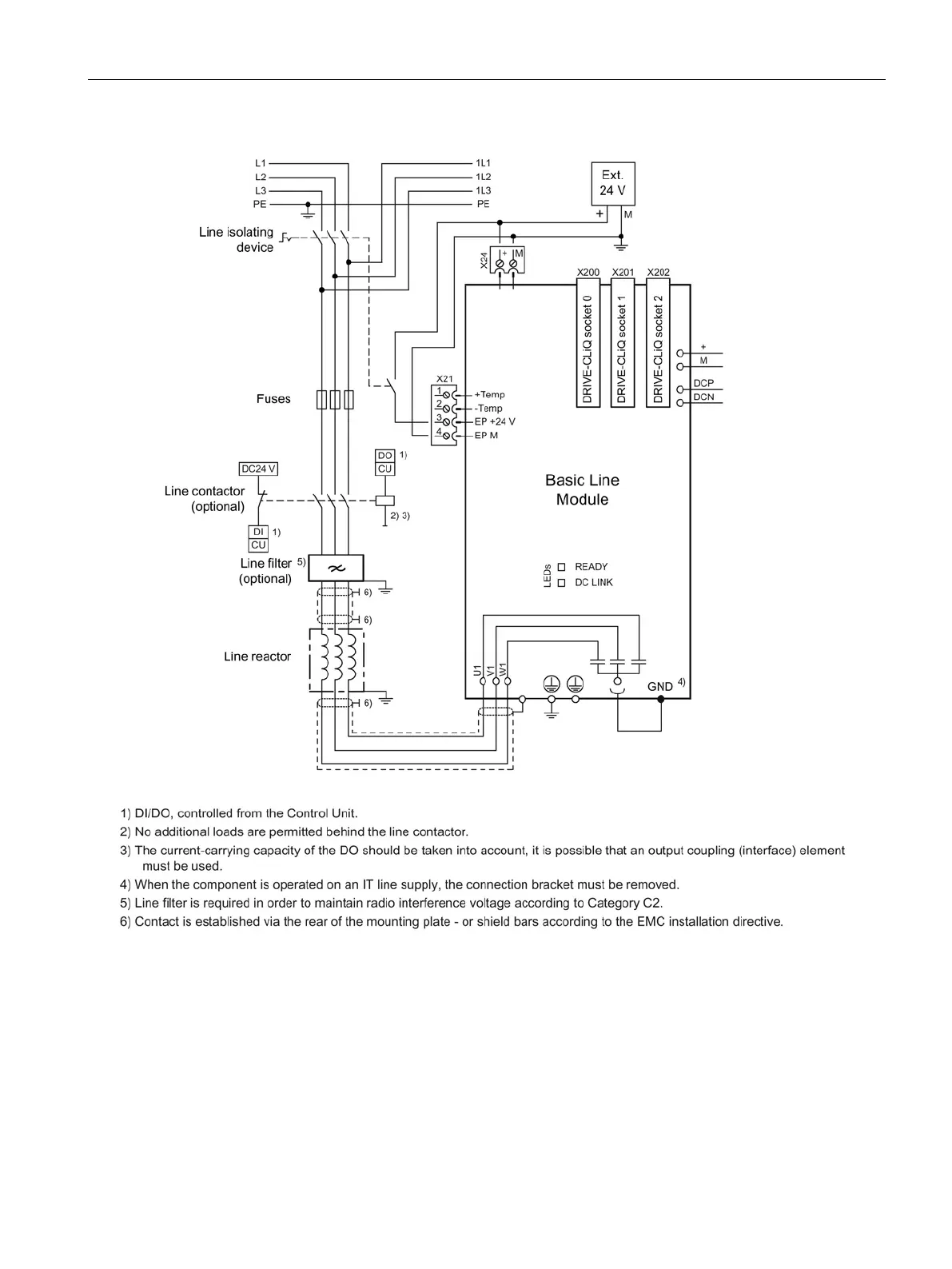
Figure 4-42 Connection example: Basic Line Module (100 kW)

Table of Contents

Other manuals for Siemens SINAMICS S120

Related product manuals