EasyManua.ls Logo

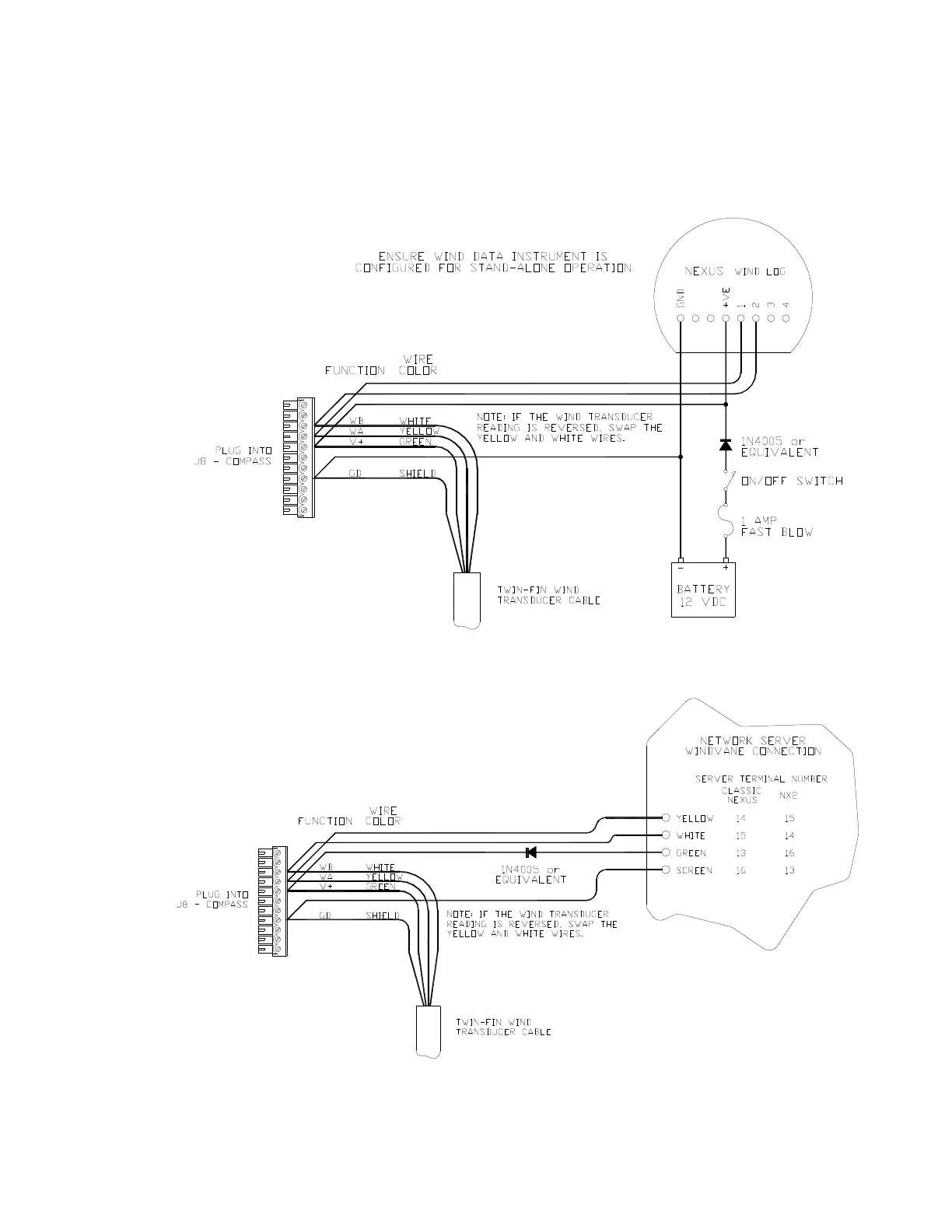
ComNav Commander P2 - Figure 45 - Wind Transducer with NX2 Wind Data Instrument; Figure 46 - Wind Transducer with Classic Nexus or NX2 Network Server

ComNav Commander P2
224 pages
Print Icon
To Next Page IconTo Next Page
To Next Page IconTo Next Page
To Previous Page IconTo Previous Page
To Previous Page IconTo Previous Page
Loading...
ComNav Commander P2 & P2VS Installation & Operation Installation
Document PN 29010074 V4.1 - 69 -
If your boat is equipped with a ComNav NX2 Wind Data Instrument (PN 20620050) or an
Classic Nexus or NX2 Network System (various PNs), you can use the Wind transducer with
both the Commander P2 and the Instrument or System, either individually or at the same
time, by wiring it up as shown in one of the following diagrams.
Figure 45 – Wind Transducer with NX2 Wind Data Instrument
Figure 46 – Wind Transducer with Classic Nexus or NX2 Network Server

Table of Contents

Other manuals for ComNav Commander P2

Related product manuals