EasyManua.ls Logo

NF BP4610 - 1.3 Principle of Operation

Default Icon
218 pages
Print Icon
To Next Page IconTo Next Page
To Next Page IconTo Next Page
To Previous Page IconTo Previous Page
To Previous Page IconTo Previous Page
Loading...
1.3 Principle of Operation
BP4610
1-3
1.3 Principle of Operation
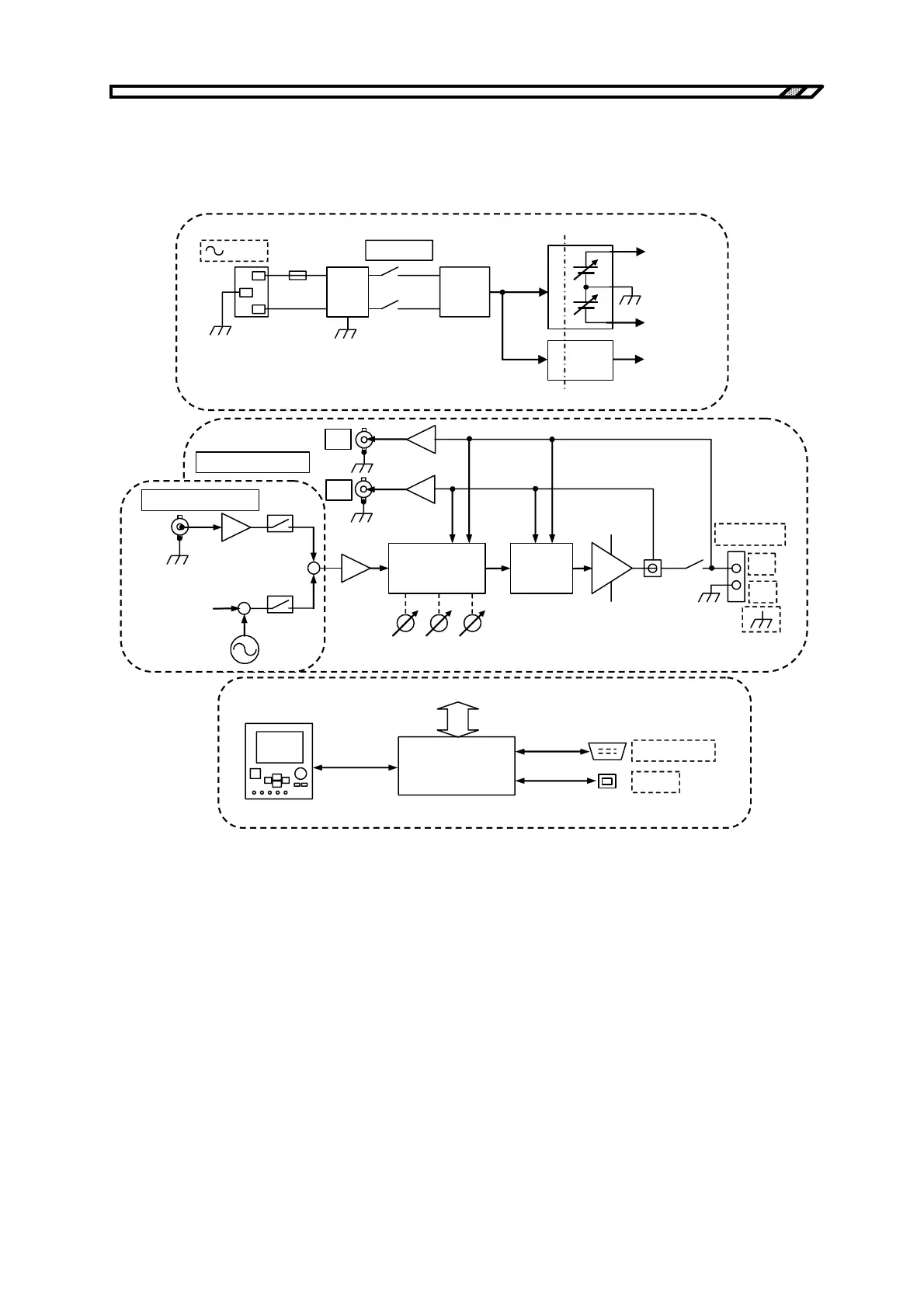
Figure 1-1 shows a block diagram of the BP4610.
POWER
20A
LINE
FLT
LINE
PFC
AC/DC
SUB
DCPS
MAIN
DCPS
+V
DD
V
DD
for
POWER
AMP
for
each
BLOCK
Isolation
CONTROL
PANEL
SYSTEM
CONTROL
CONTROL
USB
T
VI
EXT
MONITOR OUT
EXT SIGNAL IN
AMP
CONTROL
+
INT
RESPONSE CAL
PRO-
TECTOR
POWER
AMP
OUTPUT
Hi
Lo
INT OSC
(Sin, Squ, Arb)
Vo
Io
+V
DD
V
DD
+
INT DC
<1>
<2>
<3>
<4>
Figure 1-1. Block Diagram

Table of Contents